|
ФЕДЕРАЛЬНОЕ АГЕНТСТВО |
||
|
|
НАЦИОНАЛЬНЫЙ |
ГОСТ Р |
Совместимость технических средств электромагнитная
МЕТОДОЛОГИЯ ОБЕСПЕЧЕНИЯ ФУНКЦИОНАЛЬНОЙ БЕЗОПАСНОСТИ
ТЕХНИЧЕСКИХ СРЕДСТВ В ОТНОШЕНИИ ЭЛЕКТРОМАГНИТНЫХ ПОМЕХ
IEC 61000-1-2: 2001
Electromagnetic compatibility (EMC) - Part 1-2: General - Methodology for the achievement
of the functional safety of electrical and electronic equipment with regard to
electromagnetic phenomena
(MOD)
|
|
Москва Стандартинформ 2008 |
Цели и принципы стандартизации в Российской Федерации установлены Федеральным законом от 27 декабря 2002 г. № 184-ФЗ «О техническом регулировании», а правила применения национальных стандартов Российской Федерации - ГОСТ Р 1.0-2004 «Стандартизация в Российской Федерации. Основные положения»
Сведения о стандарте
1 РАЗРАБОТАН ЗАО «Научно-испытательный центр «САМТЭС» и Техническим комитетом по стандартизации ТК 30 «Электромагнитная совместимость технических средств» на основе собственного аутентичного перевода стандарта, указанного в пункте 4
2 ВНЕСЕН Техническим комитетом по стандартизации ТК 30 «Электромагнитная совместимость технических средств»
3 УТВЕРЖДЕН И ВВЕДЕН В ДЕЙСТВИЕ Приказом Федерального агентства по техническому регулированию и метрологии от 27 декабря 2007 г. № 537-ст
4 Настоящий стандарт является модифицированным по отношению к международному стандарту МЭК 61000-1-2:2001 ««Электромагнитная совместимость (ЭМС) - Часть 1-2: Основы - Методология обеспечения функциональной безопасности электрического и электронного оборудования в отношении электромагнитных помех» (IEC 61000-1-2:2001 «Electromagnetic compatibility (EMC) - Part 1-2: General - Methodology for the achievement of the functional safety of electrical and electronic equipment with regard to electromagnetic phenomena»). При этом дополнительные положения и требования, включенные в текст стандарта для учета потребностей национальной экономики Российской Федерации и особенностей российской национальной стандартизации, выделены в тексте стандарта курсивом.
Наименование настоящего стандарта изменено относительно наименования указанного международного стандарта МЭК для приведения в соответствие с ГОСТ Р 1.5-2004 (подраздел 3.5).
При применении настоящего стандарта рекомендуется использовать вместо ссылочных международных стандартов соответствующие им национальные стандарты Российской Федерации, сведения о которых приведены в дополнительном приложении Е
5 ВВЕДЕН ВПЕРВЫЕ
Информация об изменениях к настоящему стандарту публикуется в ежегодно издаваемом информационном указателе «Национальные стандарты», а текст изменений и поправок - в ежемесячно издаваемых информационных указателях «Национальные стандарты». В случае пересмотра (замены) или отмены настоящего стандарта соответствующее уведомление будет опубликовано в ежемесячно издаваемом информационном указателе «Национальные стандарты». Соответствующая информация, уведомления и тексты размещаются также в информационной системе общего пользования - на официальном сайте Федерального агентства по техническому регулированию и метрологии в сети Интернет
Содержание
Введение к МЭК 61000-1-2:2001
Настоящий стандарт входит в состав стандартов МЭК серии 61000, публикуемых по вопросам электромагнитной совместимости в соответствии со следующей структурой:
- часть 1. Основы:
общее рассмотрение (введение, фундаментальные принципы), определения, терминология;
- часть 2. Электромагнитная обстановка:
описание электромагнитной обстановки, классификация электромагнитной обстановки, уровни электромагнитной совместимости;
- часть 3. Нормы:
нормы помехоэмиссии, нормы помехоустойчивости (в случаях, если они не являются предметом рассмотрения техническими комитетами (ТК), разрабатывающими стандарты на продукцию);
- часть 4. Методы испытаний и измерений:
методы измерений, методы испытаний;
- часть 5. Руководства по установке и помехоподавлению:
руководства по установке, руководства по помехоподавлению;
- часть 6. Общие стандарты;
- часть 9. Разное.
Каждая часть подразделяется на разделы, которые могут быть опубликованы как международные стандарты либо как технические условия или технические отчеты. Некоторые из указанных разделов опубликованы. Другие будут опубликованы с указанием номера части, за которым следует дефис, а затем номер раздела (например, 61000-3-11).
МЭК 61000-1-2:2001 разработан Техническим комитетом 77 МЭК «Электромагнитная совместимость».
Выполнение функций электрического и электронного оборудования не должно быть подвержено влиянию внешних воздействий, которые могут привести к недопустимому риску причинения вреда пользователям, другим лицам, животным или собственности. Полный анализ безопасности должен учитывать различные воздействующие факторы климатического, механического и электрического характера, а также предполагаемое неправильное использование оборудования. Электромагнитные помехи в большинстве случаев являются неотъемлемой частью окружающей среды и поэтому должны быть учтены при таком анализе.
Целью настоящего стандарта является представление рекомендаций по обеспечению функциональной безопасности электрического и электронного оборудования, которое в условиях эксплуатации подвергается воздействию электромагнитных помех. При подготовке настоящего документа использованы соответствующие основополагающие стандарты МЭК. В частности, учитываются стандарты ТК 65 МЭК в области безопасности (например стандарты серии МЭК 61508 (см. [1]-[7]), ТК 56, относящиеся к методам оценки (например МЭК 60300-3-1:2003 (см. [8]), МЭК 61025:1990 (см. [9]), а также стандарты ТК 77 МЭК, его подкомитетов и Международного специального комитета по радиопомехам (СИСПР) Международной электротехнической комиссии, относящиеся к электромагнитной совместимости. Ссылки на эти стандарты МЭК приведены в настоящем стандарте.
ГОСТ Р 51317.1.2-2007
(МЭК 61000-1-2:2001)
НАЦИОНАЛЬНЫЙ СТАНДАРТ РОССИЙСКОЙ ФЕДЕРАЦИИ
Совместимость технических средств электромагнитная
МЕТОДОЛОГИЯ ОБЕСПЕЧЕНИЯ
ФУНКЦИОНАЛЬНОЙ БЕЗОПАСНОСТИ
ТЕХНИЧЕСКИХ СРЕДСТВ В ОТНОШЕНИИ ЭЛЕКТРОМАГНИТНЫХ ПОМЕХ
Electromagnetic compatibility of technical
equipment. Methodology for the achievement of the
functional safety of technical equipment with regard to electromagnetic
disturbance
Дата введения - 2008-07-01
Настоящий стандарт устанавливает методологию обеспечения функциональной безопасности в отношении электромагнитных помех электротехнических и электронных изделий: аппаратов, систем и установок (далее - технические средства), применяемых в рабочих условиях эксплуатации.
Настоящий стандарт устанавливает:
- процедуры определения требований к техническим средствам (ТС) по обеспечению функциональной безопасности в условиях воздействия электромагнитных помех;
- состав требований к ТС по обеспечению функциональной безопасности;
- рекомендации по конструированию и проектированию, включая установку и монтаж ТС;
- методы оценки функциональной безопасности ТС;
- рекомендации по проведению испытаний ТС в области ЭМС;
- требования к отчету о влиянии электромагнитных помех на функциональную безопасность ТС.
Настоящий стандарт предназначен для технических комитетов по стандартизации, разрабатывающих стандарты на ТС, и организаций, осуществляющих конструирование, проектирование, производство, монтаж и наладку ТС.
Настоящий стандарт не устанавливает требований, связанных с непосредственной угрозой воздействия на человека электромагнитных полей, создаваемых ТС, а также с угрозой нарушения изоляции или возникновения иных условий, при которых человек может подвергаться опасности поражения электрическим током.
Методы обеспечения функциональной безопасности ТС, в том числе аппаратов, малых и больших систем, установлены в настоящем стандарте в отношении электромагнитных помех, вызываемых естественными источниками и создаваемых соседними ТС. Влияние помех, создаваемых внутренними источниками в конструкции аппарата, должно учитываться при его конструировании.
Основной целью настоящего стандарта является выработка рекомендаций по методам анализа функциональной безопасности и методам испытаний, связанных с влиянием на ТС электромагнитных помех. При необходимости количественной оценки влияния электромагнитных помех, т.е. определения вероятности отказов, могут быть применены методы, установленные в [1]-[7].
В настоящем стандарте использованы нормативные ссылки на следующие стандарты:
ГОСТ Р 50648-94 (МЭК 1000-4-8-93) Совместимость технических средств электромагнитная. Устойчивость к магнитному полю промышленной частоты. Технические требования и методы испытаний
ГОСТ Р 50649-94 (МЭК 1000-4-9-93) Совместимость технических средств электромагнитная. Устойчивость к импульсному магнитному полю. Технические требования и методы испытаний
ГОСТ Р 50652-94 (МЭК 1000-4-10-93) Совместимость технических средств электромагнитная. Устойчивость к затухающему колебательному магнитному полю. Технические требования и методы испытаний
ГОСТ Р 51179-98 (МЭК 870-2-1-95) Устройства и системы телемеханики. Часть 2. Условия эксплуатации. Раздел 1. Источники питания и электромагнитная совместимость
ГОСТ Р 51317.2.4-2000 (МЭК 61000-2-4-94) Совместимость технических средств электромагнитная. Электромагнитная обстановка. Уровни электромагнитной совместимости для низкочастотных кондуктивных помех в системах электроснабжения промышленных предприятий
ГОСТ Р 51317.2.5-2000 (МЭК 61000-2-5-95) Совместимость технических средств электромагнитная. Электромагнитная обстановка. Классификация электромагнитных помех в местах размещения технических средств
ГОСТ Р 51317.4.1-2000 (МЭК 61000-4-1-2000) Совместимость технических средств электромагнитная. Испытания на помехоустойчивость. Виды испытаний
ГОСТ Р 51317.4.2-99 (МЭК 61000-4-2-95) Совместимость технических средств электромагнитная. Устойчивость к электростатическим разрядам. Требования и методы испытаний
ГОСТ Р 51317.4.3-2006 (МЭК 61000-4-3:2006) Совместимость технических средств электромагнитная. Устойчивость к радиочастотному электромагнитному полю. Требования и методы испытаний
ГОСТ Р 51317.4.4-2007 (МЭК 61000-4-4:2004) Совместимость технических средств электромагнитная. Устойчивость к наносекундным импульсным помехам. Требования и методы испытаний
ГОСТ Р 51317.4.5-99 (МЭК 61000-4-5-95) Совместимость технических средств электромагнитная. Устойчивость к микросекундным импульсным помехам большой энергии. Требования и методы испытаний
ГОСТ Р 51317.4.6-99 (МЭК 61000-4-6-96) Совместимость технических средств электромагнитная. Устойчивость к кондуктивным помехам, наведенным радиочастотными электромагнитными полями. Требования и методы испытаний
ГОСТ Р 51317.4.11-2007 (МЭК 61000-4-11:2004) Совместимость технических средств электромагнитная. Устойчивость к провалам, кратковременным прерываниям и изменениям напряжения электропитания. Требования и методы испытаний
ГОСТ Р 51317.4.12-99 (МЭК 61000-4-12-95) Совместимость технических средств электромагнитная. Устойчивость к колебательным затухающим помехам. Требования и методы испытаний
ГОСТ Р 51317.4.13-2006 (МЭК 61000-4-13:2002) Совместимость технических средств электромагнитная. Устойчивость к искажениям синусоидальности напряжения электропитания, включая передачу сигналов по электрическим сетям. Требования и методы испытаний
ГОСТ Р 51317.4.14-2000 (МЭК 61000-4-14-99) Совместимость технических средств электромагнитная. Устойчивость к колебаниям напряжения электропитания. Требования и методы испытаний
ГОСТ Р 51317.4.16-2000 (МЭК 61000-4-16-98) Совместимость технических средств электромагнитная. Устойчивость к кондуктивным помехам в полосе частот от 0 до 150 кГц. Требования и методы испытаний
ГОСТ Р 51317.4.17-2000 (МЭК 61000-4-17-99) Совместимость технических средств электромагнитная. Устойчивость к пульсациям напряжения электропитания постоянного тока. Требования и методы испытаний
ГОСТ Р 51317.4.28-2000 (МЭК 61000-4-28-99) Совместимость технических средств электромагнитная. Устойчивость к изменениям частоты питающего напряжения. Требования и методы испытаний
ГОСТ Р 51317.6.1-2006 (МЭК 61000-6-1:2005) Совместимость технических средств электромагнитная. Устойчивость к электромагнитным помехам технических средств, применяемых в жилых, коммерческих зонах и производственных зонах с малым энергопотреблением. Требования и методы испытаний
ГОСТ Р 51317.6.2-2007 (МЭК 61000-6-2:2005) Совместимость технических средств электромагнитная. Устойчивость к электромагнитным помехам технических средств, применяемых в промышленных зонах. Требования и методы испытаний
ГОСТ Р 51317.6.5-2006 (МЭК 61000-6-5:2001) Совместимость технических средств электромагнитная. Устойчивость к электромагнитным помехам технических средств, применяемых на электростанциях и подстанциях. Требования и методы испытаний
ГОСТ Р 51516-99 (МЭК 60255-22-4-92) Совместимость технических средств электромагнитная. Устойчивость измерительных реле и устройств защиты к наносекундным импульсным помехам. Требования и методы испытаний
ГОСТ Р 51525-99 (МЭК 60255-22-2-96) Совместимость технических средств электромагнитная. Устойчивость измерительных реле и устройств защиты к электростатическим разрядам. Требования и методы испытаний
ГОСТ Р 51901.5-2005 (МЭК 60300-3-1:2003) Менеджмент риска. Руководство по применению методов анализа надежности
ГОСТ Р 51901.13-2005 (МЭК 61025:1990) Менеджмент риска. Анализ дерева неисправностей
ГОСТ 30372-95/ГОСТ Р 50397-92 Совместимость технических средств электромагнитная. Термины и определения
Примечание - При пользовании настоящим стандартом целесообразно проверить действие ссылочных стандартов в информационной системе общего пользования - на официальном сайте Федерального агентства по техническому регулированию и метрологии в сети Интернет или по ежегодно издаваемому информационному указателю «Национальные стандарты», который опубликован по состоянию на 1 января текущего года, и по соответствующим ежемесячно издаваемым информационным указателям, опубликованным в текущем году. Если ссылочный документ заменен (изменен), то при пользовании настоящим стандартом следует руководствоваться заменяющим (измененным) стандартом. Если ссылочный документ отменен без замены, то положение, в котором дана ссылка на него, применяется в части, не затрагивающей эту ссылку.
В настоящем стандарте применены термины по ГОСТ 30372, [10]-[12], а также следующие термины с соответствующими определениями:
3.1 электромагнитная помеха: Любое электромагнитное явление, которое может ухудшить качество функционирования ТС.
Примечание - Электромагнитной помехой может быть электромагнитный шум, нежелательный сигнал или изменение в среде распространения.
3.2 влияние электромагнитной помехи: Ухудшение качества функционирования ТС, вызванное электромагнитной помехой.
Примечание - Электромагнитная помеха и влияние электромагнитной помехи являются соответственно причиной и следствием.
3.3 электромагнитная совместимость, ЭМС: Способность ТС функционировать удовлетворительно в их электромагнитной обстановке, не создавая недопустимых электромагнитных помех другим ТС в этой обстановке.
3.4 уровень электромагнитной совместимости: Установленный уровень электромагнитной помехи, используемый для определения предельных значений помехоэмиссии и помехоустойчивости.
Примечания
1 По соглашению в качестве уровня электромагнитной совместимости принимают уровень, который может быть превышен электромагнитной помехой с малой вероятностью.
Электромагнитная совместимость обеспечивается только в случае, если уровни помехоэмиссии и помехоустойчивости ТС контролируются так, чтобы в конкретном месте размещения ТС суммарный уровень помехоэмиссии, вызываемой естественными источниками и соседними ТС, был ниже уровня помехоустойчивости каждого компонента, аппарата и системы, размещенных в этом месте.
2 Уровень электромагнитной совместимости может зависеть от характеристик электромагнитных помех, времени или места.
3.5 электромагнитная обстановка: Совокупность электромагнитных явлений в данном месте.
3.6 надежность: Общий термин, используемый для описания способности ТС к выполнению требуемых функций и влияющих на нее факторов.
Примечание - Понятие «надежность» используется только для общих описаний в неколичественных терминах.
3.7 ухудшение качества функционирования: Нежелательное отклонение в работе ТС от установленного режима функционирования.
Примечание - Термин «ухудшение» может применяться как к временным, так и к постоянным нарушениям работы.
3.8 отказ: Прекращение возможности элемента выполнять требуемую функцию.
3.9 неисправность: Состояние элемента, характеризующееся невозможностью выполнять требуемую функцию, исключая нерабочее состояние во время профилактического обслуживания, других запланированных действий или из-за отсутствия ресурсов.
Примечания
1 Неисправность представляет собой событие в отличие от отказа, который является состоянием.
2 После неисправности элемент переходит в состояние отказа.
3 Понятие «неисправность» не применяют к элементам, состоящим только из программных средств.
4 Отказ часто является результатом неисправности элемента, но может возникать и без предварительной неисправности.
3.10 вред: Физическое повреждение и/или ущерб здоровью или собственности.
3.11 опасность: Потенциальный источник вреда.
3.12 риск: Вероятная частота возникновения опасности причинения вреда в сочетании со степенью тяжести этого вреда.
3.13 возможное предсказуемое неправильное использование: Применение изделия, процесса или оказание услуги в условиях или для целей, не установленных поставщиком, которое может иметь место в результате конструктивных особенностей изделия в сочетании с поведением человека или в результате поведения человека.
3.14 функциональная безопасность: Отсутствие недопустимого риска причинения вреда, связанного с нарушением функционирования ТС, включая возможное предсказуемое неправильное использование.
3.15 полнота безопасности: Вероятность того, что ТС будет удовлетворительно выполнять функции, связанные с безопасностью, при заданных условиях в пределах установленного периода времени.
3.16 валидация: Подтверждение на основе представления объективных свидетельств того, что требования, предназначенные для конкретного использования или применения, выполнены.
3.17 анализ дерева неисправностей: Дедуктивный (сверху - вниз) метод анализа надежности системы.
3.18 основное событие: При анализе дерева неисправностей единичное входное событие (внизу дерева неисправностей), которое может повлиять на работу ТС.
Примечания
1 Основное событие может быть независимым событием (см. примечание 2) или выходным событием при анализе другого дерева неисправностей.
2 В контексте настоящего стандарта основным событием является воздействие электромагнитной помехи.
3.19 вершина события: При анализе дерева неисправностей выходное событие (вверху дерева неисправностей), являющееся результатом влияния внешних, внутренних или иных факторов.
Примечание - В контексте настоящего стандарта вершина события представляет собой опасную ситуацию, которая должна быть исключена.
3.20 аппарат (в контексте стандартов в области ЭМС): Одиночный образец оборудования, выполняющий прямую функцию, предназначенный для конечного применения.
3.21 система (в контексте стандартов в области ЭМС): Совокупность аппаратов и/или активных компонентов, предназначенная для применения в качестве изделия с единым функциональным назначением, предназначенная для установки в целях выполнения определенных задач.
Примечание - Критичные в отношении безопасности системы представляют собой специально спроектированные системы, которые:
- выполняют заданные функции, связанные с безопасностью, необходимые для обеспечения и поддержания состояния безопасности контролируемого оборудования;
- предназначены для обеспечения необходимой полноты безопасности, самостоятельно или во взаимодействии с другими ТС, критичными в отношении безопасности, или с внешними средствами снижения риска.
3.22 установка (в контексте стандартов в области ЭМС): Совокупность аппаратов, компонентов и систем, собранных или установленных (индивидуально) в конкретном месте. По физическим причинам (например, из-за больших расстояний между отдельными элементами) проведение испытания установки как единого целого во многих случаях не представляется возможным.
Электромагнитные помехи могут оказывать влияние на функциональную безопасность ТС.
Для обеспечения функциональной безопасности ТС при воздействии электромагнитных помех необходимо провести оценку возможного влияния электромагнитных помех на общий риск и выполнить конструирование (проектирование), изготовление, установку и монтаж ТС так, чтобы риск, связанный с возможным воздействием электромагнитных помех, был снижен до допустимого значения.
Следует отметить, что ТС (аппарат, система, установка) кроме элементов, необходимых для выполнения установленных функций, может включать в себя дополнительно специальные элементы, системы или подсистемы, связанные с безопасностью. Функциональной безопасности этих элементов должно быть уделено особое внимание (см. [1]- [7]).
Правильное и в контексте настоящего стандарта безопасное функционирование ТС зависит от двух факторов:
- электромагнитной обстановки и уровней электромагнитной эмиссии от различных источников помех;
- помехоустойчивости устройств, на которые воздействуют электромагнитные помехи.
Допустимые максимальные уровни помехоэмиссии от ТС устанавливаются соответствующими техническими комитетами по стандартизации1). Превышение этих уровней в нормальных условиях не допускается. Однако в условиях ненормальной работы такое превышение может иметь место.
1) В основном ТК 77 и СИСПР Международной электротехнической комиссии.
Что касается устойчивости к электромагнитным помехам, то необходимо учитывать изменения качества функционирования ТС, имеющие статистический характер, вызванные условиями массового производства, а также вероятные последствия старения оборудования.
При установлении требований функциональной безопасности ТС необходимо учитывать аспекты помехоэмиссии и помехоустойчивости. При этом для обеспечения функциональной безопасности может потребоваться установление соответствующих запасов помехоэмиссии и помехоустойчивости.
Вопрос о том, должны ли быть требования к проведению испытаний ТС, связанных с влиянием электромагнитных помех на его функционирование, включены в стандарт электромагнитной совместимости или в стандарт безопасности, должен быть решен с учетом следующих критериев:
- если требуется, чтобы ТС во время или после проведения испытаний, связанных с воздействием электромагнитных помех, продолжало функционировать в соответствии с назначением, требования к проведению испытаний должны быть включены в стандарт ЭМС, распространяющийся на группу ТС или ТС конкретного вида, устанавливающий требования устойчивости к электромагнитным помехам;
- если требуется, чтобы во время или после проведения испытаний, связанных с воздействием электромагнитных помех, не возникала ситуация, при которой ТС становится небезопасным (временное или постоянное ухудшение функционирования ТС, не приводящее к опасности, является допустимым), то требования к проведению испытаний должны быть включены в стандарт безопасности. При этом для ТС, выполняющих функцию, связанную с безопасностью, должны быть применены более высокие уровни устойчивости к электромагнитным помехам, чем установлено для конкретной электромагнитной обстановки в общих стандартах электромагнитной совместимости.
Для обеспечения функциональной безопасности ТС в отношении электромагнитных помех вопросы ЭМС должны быть рассмотрены применительно ко всем стадиям жизненного цикла ТС - от разработки концепции до вывода ТС из эксплуатации, как указано на рисунке 1 для отдельного аппарата и на рисунке 2 для системы в целом.
Одновременно применительно ко всему жизненному циклу продукции должны проводиться мероприятия по обеспечению качества.
При этом должны учитываться следующие вопросы.
а) Разработка концепции
Для удовлетворительного выполнения функций ТС применительно ко всем стадиям жизненного цикла ТС необходимо общее понимание назначения конструируемого (проектируемого) ТС и условий его эксплуатации с учетом физических параметров окружающей среды, а также необходимости и правовых вопросов применения.
б) Анализ опасности и рисков
Вид и степень опасности, связанной с функционированием ТС, должны быть детально проанализированы с учетом электромагнитной обстановки, для применения в которой предназначено ТС. Необходимо провести оценку рисков, связанных с опасностью нарушения функционирования ТС, для определения, являются ли они допустимыми, и, если нет, возможно ли их снижение до допустимого уровня. Приоритетными являются меры по снижению рисков на этапах изготовления ТС и его установки на месте эксплуатации, затем следуют меры обеспечения функциональной безопасности при эксплуатации и, наконец, разработка инструкций по эксплуатации и техническому обслуживанию ТС.
в) Условия обеспечения функциональной безопасности
Условия обеспечения функциональной безопасности определяют необходимые мероприятия для обеспечения функциональной безопасности в отношении электромагнитных помех и методы их проведения.
г) Конструирование(проектирование) и разработка
Конструирование (проектирование) и разработка ТС должны обеспечить достижение необходимого уровня функциональной безопасности в отношении электромагнитных помех. На этом этапе целесообразно использовать методы оценки надежности, моделирования и конструирования прототипов для подтверждения выполнения принятых требований. Особое внимание должно быть уделено функциям, связанным с безопасностью.
д) Установка на месте эксплуатации
ТС должны быть установлены с применением компонентов и использованием процедур, определенных на этапе проектирования и разработки.
е) Валидация
Целью валидации является подтверждение того, что в конкретных условиях эксплуатации обеспечивается установленная функциональная безопасность ТС в отношении электромагнитных помех.
ж) Эксплуатация и техническое обслуживание
Эксплуатация и техническое обслуживание ТС должны проводится так, чтобы был обеспечен установленный уровень функциональной безопасности в отношении электромагнитных помех.
и) Модификации
Необходимо оценивать влияние предполагаемых изменений конструкции и характеристик ТС на функциональную безопасность в отношении электромагнитных помех.
к) Применение ТС
Рекомендуется установить систему мониторинга безопасности для регистрации отказов в работе ТС с учетом влияния этих отказов на безопасность. В системе мониторинга следует сохранять данные, позволяющие анализировать влияние электромагнитных помех на нарушения функционирования ТС.
л) Вывод из эксплуатации
Перед выводом ТС из эксплуатации необходимо проанализировать, какое влияние на функциональную безопасность других ТС может оказать предлагаемый вывод конкретного ТС из эксплуатации.
Для обеспечения функциональной безопасности необходимо предпринять следующие действия в отношении влияния электромагнитных помех:
а) определить структуру, конструкцию и выполняемые функции конструируемого (проектируемого) или существующего ТС;
б) описать электромагнитную обстановку (см. раздел 6);
в) установить требования функциональной безопасности (см. раздел 7);
г) провести анализ надежности для определения опасностей (применительно к различным электромагнитным явлениям и соответствующим элементам ТС), которые могут вызвать увеличение риска снижения безопасности из-за воздействия электромагнитных помех (см. раздел 8);
д) провести испытания в области ЭМС с учетом требований функциональной безопасности (см. раздел 9);
е) провести изменение конструкции или правил установки и монтажа ТС для снижения рисков до приемлемых значений (в случае необходимости);
ж) провести процесс валидации для демонстрации того, что ТС функционирует в соответствии с установленными требованиями функциональной безопасности;
и) разработать инструкции по эксплуатации и техническому обслуживанию для обеспечения требуемой функциональной безопасности в течение срока жизненного цикла ТС.

Рисунок 1 - Схема обеспечения функциональной безопасности применительно к стадиям жизненного цикла отдельного аппарата

Рисунок 2 - Схема обеспечения функциональной безопасности применительно к стадиям жизненного цикла системы
Обзор классов и видов электромагнитных помех, которые, как правило, необходимо принимать во внимание при обеспечении функциональной безопасности ТС, приведен в таблице 1.
Общая информация о видах и уровнях электромагнитных помех применительно к различным условиям электромагнитной обстановки содержится в ГОСТ Р 51317.2.4, ГОСТ Р 51317.2.5, ГОСТ Р 51317.4.1, ГОСТ Р 51317.6.5.
Сведения об уровнях электромагнитных помех, которые, как предполагается, обычно не превышаются в нормальных условиях электромагнитной обстановки, приведены в приложении А, таблица А.1.
Некоторые из видов электромагнитных помех с достаточно малой вероятностью возникновения, не учитываемых в стандартах МЭК, распространяющихся на ТС, необходимо в определенных случаях принимать во внимание. Примерами могут служить кондуктивные и излучаемые электромагнитные помехи в полосе частот от 3 до 150 кГц.
Уровни электромагнитных помех, установленные в различных стандартах, должны тщательно анализироваться с учетом их влияния на функциональную безопасность ТС.
В частности, необходимо учитывать следующее:
а) уровни электромагнитных помех изменяются в соответствии со статистическим распределением. Поэтому значения, приведенные в приложении А, таблица А.1, могут быть в некоторых случаях значительно превышены. Однако такие случаи могут возникать нечасто или в определенных местах размещения ТС (см. [13]);
б) установленные в стандартах степени жесткости испытаний и критерии качества функционирования ТС при испытаниях на помехоустойчивость относятся, как правило, к обеспечению функционирования в условиях электромагнитных помех, но не к функциональной безопасности. Необходимо также учитывать необходимость установления соответствующего запаса помехоустойчивости для обеспечения функциональной безопасности;
в) характеристики устойчивости ТС к электромагнитным помехам могут ухудшаться со временем;
г) для предотвращения возникновения опасных ситуаций может быть необходимо ограничить в определенной обстановке использование конкретных видов оборудования (например мобильных телефонов).
Примечание - В качестве уровня электромагнитной помехи, который необходимо принимать во внимание при обеспечении ЭМС, часто применяют уровень электромагнитной совместимости (см. 3.4), устанавливаемый так, чтобы он мог быть превышен лишь с малой вероятностью. Как правило, полагают, что уровень электромагнитной помехи не должен превышать уровень электромагнитной совместимости в 95 % случаев возникновения помехи превышение уровня ЭМС возможно лишь в 5% случаев. Учитывая это, значения, приведенные в качестве типичных уровней электромагнитных помех в таблице А.1, представляют собой не уровни электромагнитной совместимости, а значения, близкие к уровням испытаний на устойчивость к электромагнитным помехам, установленным в ГОСТ Р 50648, ГОСТ Р 50649, ГОСТ Р 50652, ГОСТ Р 51317.4.2 - ГОСТ Р 51317.4.6, ГОСТ Р 51317.4.11 – ГОСТ Р 51317.4.14, ГОСТ Р 51317.4.16, ГОСТ Р 51317.4.17, ГОСТ Р 51317.4.28, разработанных на основе стандартов МЭК серии 61000-4.
В некоторых случаях, например для систем или установок, может потребоваться установить пониженные уровни электромагнитной эмиссии от различных ТС - источников помех или запретить использование конкретных ТС вблизи оборудования, выполняющего функции безопасности.
Таблица 1 - Обзор классов и видов электромагнитных помех
|
Класс электромагнитной помехи |
Вид электромагнитной помехи |
|
Кондуктивные низкочастотные |
Установившиеся отклонения напряжения электропитания. Искажения синусоидальности напряжения электропитания. Напряжения сигналов, передаваемых в системах электроснабжения. Колебания напряжения электропитания. Провалы и прерывания напряжения электропитания. Несимметрия напряжений в трехфазных системах электроснабжения. Отклонения частоты в системах электроснабжения. Наведенные низкочастотные напряжения. Постоянные составляющие в сетях электропитания переменного тока |
|
Излучаемые низкочастотные |
Магнитные поля1). Электрические поля |
|
Класс электромагнитной помехи |
Вид электромагнитной помехи |
|
Кондуктивные высокочастотные |
Непосредственно введенные или наведенные напряжения или токи, представляющие собой непрерывные колебания. Напряжения или токи, представляющие собой однонаправленные переходные процессы2). Напряжения или токи, представляющие собой колебательные переходные процессы2) |
|
Излучаемые высокочастотные |
Магнитные поля. Электрические поля. Электромагнитные поля, вызываемые непрерывными колебаниями и переходными процессами2) |
|
Электростатические разряды |
- |
|
Электромагнитный импульс высотного ядерного взрыва3) |
- |
|
Электромагнитные помехи большой мощности, преднамеренно создаваемые с целью нарушения функционирования ТС3) |
- |
|
1) Представляющие собой непрерывные колебания или переходные процессы. 2) Переходные процессы могут быть одиночными или повторяющимися. 3) Должны учитываться в определенных условиях. Примечание - Преобладающая часть частотного спектра низкочастотной электромагнитной помехи расположена ниже частоты 9 кГц, высокочастотной электромагнитной помехи - выше частоты 9 кГц. |
|
При установлении требований функциональной безопасности ТС в отношении электромагнитных помех необходимо учитывать, что:
а) на функциональную безопасность ТС не должны оказывать отрицательное влияние внешние электромагнитные помехи, связанные с электромагнитной обстановкой в местах применения ТС.
Для этого уровень устойчивости ТС к электромагнитным помехам должен быть установлен так, чтобы любые нарушения функционирования ТС, вызванные воздействием электромагнитных помех, в сочетании с отказами, вызванными другими причинами, приводили бы лишь к допустимому уровню риска;
б) любые электромагнитные помехи, генерируемые внутри конструкции ТС, не должны отрицательно влиять на функциональную безопасность других частей системы или установки.
Для этого должен быть обеспечен достаточно низкий уровень «внутренней» помехоэмиссии в системе или установке (проблемы, связанные с влиянием внутренних электромагнитных помех в отдельных аппаратах, должны быть решены на стадии конструирования);
в) при формулировании критериев, используемых для определения результатов испытаний на помехоустойчивость с целью обеспечении функциональной безопасности ТС (так называемые критерии отказов), принято при рассмотрении результатов воздействия электромагнитных помех на ТС применять следующие критерии ухудшения качества функционирования:
1) нормальное функционирование ТС в пределах, заданных изготовителем,
2) временное прекращение выполнения ТС установленной функции или ухудшение качества функционирования, которые восстанавливаются после прекращения воздействия электромагнитной помехи. При этом восстановление нормального функционирования ТС после испытаний осуществляется без вмешательства оператора или перезапуска системы. Прекращение выполнения ТС установленной функции или ухудшение качества функционирования могут сохраняться в течение некоторого времени,
3) временное прекращение выполнения ТС установленной функции или ухудшение качества функционирования, для восстановления которых требуется вмешательство оператора,
4) невосстановимое прекращение выполнения ТС установленной функции или ухудшение качества функционирования из-за выхода из строя аппаратных или программных средств или потери данных.
Поскольку каждое из указанных выше событий, за исключением события по пункту перечисления 1), может иметь отношение к функциональной безопасности ТС, то риски, связанные сданными событиями, должны анализироваться в каждом отдельном случае.
Следует отметить, что необходимо различать неисправность в работе отдельного элемента (устройства) и отказ в работе системы в целом.
Влияние неисправности в работе аппарата на функционирование системы следует рассматривать при проектировании системы (например, дополнительно введенные параллельные каналы не должны одинаковым образом реагировать на воздействие электромагнитных помех).
Заметим также, что отказ функционирования отдельного устройства при воздействии электромагнитной помехи является приемлемым для обеспечения функциональной безопасности ТС, если позволяет предотвратить возникновение опасности («отказ для обеспечения безопасности»).
Проведение анализа надежности может быть необходимым для идентификации тех частей ТС, которые могут вызвать риск причинения вреда, связанного с неправильным функционированием ТС при воздействии электромагнитных помех.
Существует ряд методов изучения надежности объектов (см. приложение Д). Они основаны на применении двух подходов:
- дедуктивной методологии (методологии анализа «сверху - вниз»);
- индуктивной методологии (методологии анализа «снизу - вверх»).
Указанные выше подходы можно характеризовать следующим образом:
а) Дедуктивная методология (см. ГОСТ Р 51901.5, подраздел 5.3)
Суть дедуктивной методологии заключается в продвижении от верхнего уровня анализа («вершины события») к последующим нижним уровням для определения уровней, связанных с нежелательной работой ТС. Таким образом, дедуктивный подход - это подход, ориентированный на событие, он позволяет для каждой установленной конкретной вершины события идентифицировать уровни и компоненты, ответственные за безопасность.
б) Индуктивная методология (см. ГОСТ Р 51901.5, подраздел 5.4)
Суть индуктивной методологии заключается в установлении условий возникновения неисправности на уровне элементов ТС. Для каждого условия неисправности определяется соответствующий результат влияния неисправности на функционирование последующего более высокого уровня ТС. Последующие итерации приводят к завершающей идентификации результатов влияния возникших неисправностей на всех функциональных уровнях. Анализ «снизу - вверх» позволяет идентифицировать все единичные условия возникновения неисправностей.
При анализе влияния электромагнитных помех на функциональную безопасность ТС целесообразно применять дедуктивную методологию, позволяющую, во-первых, определить нежелательные события, включая состояние неисправности или нежелательное функционирование ТС, и, во-вторых, произвести анализ неисправностей.
Применение индуктивной методологии, учитывающей все условия возникновения неисправностей, в том числе не относящиеся к воздействию электромагнитных помех, приводит к чрезмерно усложненному анализу при использовании для больших систем.
В настоящем стандарте в качестве примера применения дедуктивной методологии приведен анализ диагностического дерева неисправностей (см. ГОСТ Р 51901.13). При анализе функциональной безопасности ТС в отношении электромагнитных помех метод анализа дерева неисправностей следует считать наиболее приемлемым.
Примечание - В рамках полного изучения безопасности с учетом всех воздействующих факторов могут быть применены и другие методы.
Порядок проведения анализа дерева неисправностей установлен в ГОСТ Р 51901.13. Применительно к обеспечению функциональной безопасности ТС в отношении электромагнитных помех с учетом всех стадий жизненного цикла ТС анализ дерева неисправностей включает в себя следующие этапы (см. раздел 5):
а) анализ рассматриваемого ТС, в том числе:
конструкции,
конфигурации программных средств (в той же структуре, что и аппаратные средства, если возможно),
выполняемых функций;
б) установление характеристик электромагнитной обстановки, влиянию которой подвергается рассматриваемое ТС, в том числе:
мест установки ТС,
воздействующих электромагнитных помех,
наибольших уровней электромагнитных помех различных видов,
испытательных уровней при испытаниях на помехоустойчивость, установленных в стандартах ЭМС, обеспечивающих функционирование ТС в соответствии с назначением;
в) установление всех событий, нежелательных в отношении безопасности ТС, включающих в себя:
нарушения функционирования,
нежелательное функционирование,
неправильное функционирование.
Данные события должны рассматриваться в качестве вершины событий в дереве неисправностей;
г) проведение анализа дерева неисправностей.
Анализ должен быть проведен в отношении каждой опасной ситуации и охватывать как аппаратные, так и программные средства. Каждая опасная ситуация рассматривается в качестве вершины события дерева неисправностей. Затем необходимо проанализировать, какое из основных событий может привести к данной вершине события. В качестве основных событий при анализе дерева неисправностей рассматривают нарушения функционирования ТС и его элементов при воздействии электромагнитных помех. Одновременно идентифицируют те части ТС, применительно к которым для обеспечения функциональной безопасности необходимы повышенные уровни устойчивости к электромагнитным помехам;
д) проведение модификации конструкции и изменение правил установки ТС для предотвращения нежелательных событий и повторение анализа дерева неисправностей (при необходимости).
Если анализ, проведенный в соответствии с требованиями настоящего стандарта, указывает на наличие потенциального риска причинения вреда, связанного с нарушением функционирования ТС при воздействии электромагнитных помех, то данное ТС должно быть надлежащим образом испытано с тем, чтобы гарантировать, что конструкция ТС обеспечивает необходимый уровень функциональной безопасности. Это особенно важно для элементов и функций ТС, связанных с безопасностью.
Требования к проведению испытаний на устойчивость к электромагнитным помехам устанавливают в соответствующих стандартах в области ЭМС, распространяющихся на группу ТС или ТС конкретного вида. Если указанные стандарты отсутствуют, могут быть применены общие стандарты ЭМС в области устойчивости к электромагнитным помехам.
Требования и методы испытаний, установленные в этих стандартах, предусматривают проверку функционирования ТС при воздействии электромагнитных помех и обычно основаны на демонстрации «нормальной» помехоустойчивости устройств. Поскольку электромагнитные помехи по своей природе имеют статистический характер, данные испытания не могут охватывать все возможные условия воздействия электромагнитных помех на ТС в условиях эксплуатации, связанные с характером электромагнитной обстановки, видами и максимальными уровнями электромагнитных помех и т.д. Это прежде всего относится к общим стандартам ЭМС в области устойчивости к электромагнитным помехам, устанавливающим ограниченное число испытаний для достижения технико-экономической оптимизации. Поэтому для демонстрации функциональной безопасности ТС необходимы более жесткие испытания на устойчивость к электромагнитным помехам.
Техническим комитетам по стандартизации, разрабатывающим стандарты, и изготовителям ТС необходимо сопоставлять объем и сложность дополнительных испытаний на помехоустойчивость в целях обеспечения функциональной безопасности с рисками и последствиями отказов ТС при воздействии электромагнитных помех. Это важно также с точки зрения обеспечения прав пользователей и ответственности изготовителей ТС.
Вместе с тем при разработке планов испытаний ТС в области ЭМС в целях обеспечения функциональной безопасности следует учитывать имеющийся опыт функционирования ТС конкретных видов, обеспечивающих при эксплуатации функциональную безопасность в условиях значительных электромагнитных помех.
Проведение испытаний ТС на помехоустойчивость с учетом функциональной безопасности требует специального обоснования.
9.2.1 Виды испытаний на помехоустойчивость
Обычно испытания на помехоустойчивость, проводимые в целях обеспечения функционирования ТС, установленные в стандартах ЭМС, не учитывают воздействие электромагнитных помех всех видов, указанных в таблице 1. Однако электромагнитные помехи высокого уровня, не учитываемые при испытаниях на помехоустойчивость, проводимых в целях обеспечения функционирования ТС, могут иметь нежелательные последствия для функциональной безопасности.
Поэтому для обеспечения функциональной безопасности необходимо определить, могут ли воздействовать на ТС в условиях эксплуатации электромагнитные помехи, не учитываемые в стандартах ЭМС, распространяющихся на ТС конкретного вида, или в общих стандартах ЭМС. Если могут, то влияние данных электромагнитных помех необходимо принимать во внимание.
9.2.2 Степени жесткости испытаний
Степени жесткости испытаний, установленные в стандартах на ТС конкретного вида или в общих стандартах ЭМС, относятся к воздействующим электромагнитным помехам в условиях «нормальной» электромагнитной обстановки.
Для обеспечения функциональной безопасности ТС технические комитеты по стандартизации и изготовители ТС должны установить степени жесткости испытаний, основанные на максимально возможных уровнях воздействующих электромагнитных помех в тех условиях эксплуатации, для применения в которых ТС сконструированы. Необходимо также учитывать статистический характер уровней электромагнитных помех и вероятные последствия отказов ТС.
Поэтому испытательные уровни, применяемые при проведении испытаний на помехоустойчивость для обеспечения функционирования ТС, необходимо увеличить, предусмотрев дополнительный «фактор безопасности». Не представляется возможным указать общие рекомендации относительно значений фактора безопасности, так как его значение зависит от многочисленных условий. Фактор безопасности должен устанавливаться для конкретного вида электромагнитной помехи и конкретного вида рассматриваемого ТС с тем, чтобы степень жесткости испытаний на помехоустойчивость была выше, чем для проверки функционирования ТС в условиях электромагнитных помех.
Для ТС, конструкция которых содержит элементы (устройства), связанные с безопасностью, необходимо проведение двух серий испытаний на помехоустойчивость:
- испытаний элементов (частей) ТС, не связанных с безопасностью;
- испытаний элементов (частей) ТС, связанных с безопасностью, с более жесткими требованиями по устойчивости к электромагнитным помехам.
Примечание - Сведения о жесткости испытаний на устойчивость к электромагнитным помехам для обеспечения функционирования ТС, установленных в общих стандартах ЭМС, приведены в приложении А.
Испытания систем, включающих в себя несколько устройств, должны проводиться при наивысшей степени интеграции. Из-за сложностей идентификации некорректной работы программных средств при воздействии электромагнитных помех рекомендуется, по возможности, проводить испытания систем в полном составе.
Если это невозможно из-за размеров оборудования или по другим причинам, допускается проведение раздельных испытаний подсистем. При этом отсутствующие части систем допускается заменять имитаторами. Нежелательные отклонения от установленного режима функционирования ТС, отмеченные во
время таких частичных испытаний, должны быть проанализированы для определения их влияния на функционирование системы в целом.
Если испытания проводят в условиях, отличающихся от условий в месте установки ТС, то конфигурация испытуемого ТС должна быть максимально представительной, особенно в части размещения ТС, прокладки кабелей и режимов функционирования.
При подготовке плана испытаний основное внимание необходимо уделить нежелательным событиям, относящимся к функционированию программных и аппаратных средств, возможность появления которых при воздействии электромагнитных помех определена на основе анализа дерева неисправностей (см. раздел 8).
При проведении испытаний на помехоустойчивость целесообразно преднамеренно вызвать нарушение функционирования испытуемого ТС при воздействии электромагнитных помех конкретных видов, чтобы определить, создаст ли данное нарушение угрозу безопасности в экстремальной электромагнитной обстановке. Нарушение функционирования может быть достигнуто различными способами:
- повышением степеней жесткости испытаний на помехоустойчивость;
- снижением устойчивости ТС к электромагнитным помехам;
- увеличением частоты воздействия электромагнитных помех, что особенно важно для помех с малой вероятностью возникновения (электростатических разрядов, наносекундных импульсных помех и т.д.).
В некоторых случаях может потребоваться установить точный уровень устойчивости ТС к электромагнитной помехе конкретного вида для определения значения запаса помехоустойчивости, обеспечивающего функциональную безопасность ТС. Уровень помехоустойчивости ТС допускается определять в ходе испытаний на помехоустойчивость путем увеличения интенсивности воздействующей электромагнитной помехи и выявления нарушений функционирования ТС.
Следует учесть, что в стандартах ЭМС не предусмотрены испытания ТС на помехоустойчивость в условиях неисправности, т.е. воздействие электромагнитных помех при намеренно введенной неисправности испытуемого ТС. Однако данный вид испытаний следует устанавливать в стандартах безопасности для проверки функциональной безопасности при воздействии электромагнитных помех после возможного нарушения функционирования элементов или частей ТС.
Нарушения функционирования испытуемого ТС, влекущие риски причинения вреда из-за неправильного функционирования, должны внимательно оцениваться. При оценке нарушений функционирования необходимо учитывать:
- отсутствие функционирования ТС в тот момент, когда оно необходимо;
- нежелательное функционирование ТС, когда функционирование не требуется;
- отклонение от нормального функционирования ТС.
Особое внимание необходимо уделять:
- работе элементов (частей) ТС, связанных с безопасностью;
- функционированию ТС при нарушении безопасности.
Испытания ТС в области ЭМС с учетом функциональной безопасности должны проводиться в соответствии с требованиями, установленными техническими комитетами, разрабатывающими стандарты безопасности для конкретных ТС, а также организациями, осуществляющими конструирование (проектирование) и монтаж ТС.
Для валидации функциональной безопасности ТС в условиях электромагнитной обстановки, для применения в которой ТС предназначено, должен быть разработан план испытаний.
Испытания должны проводиться на основе одобрения типа ТС или подтверждения соответствия отдельных образцов ТС требованиям функциональной безопасности, с учетом рекомендаций технического комитета по стандартизации или решения разработчика ТС. В некоторых случаях проведение испытаний 100% изготовленных образцов ТС нецелесообразно, поскольку испытания с высокими уровнями воздействующих электромагнитных помех могут привести к выходу из строя многих устройств, входящих в состав испытуемого ТС.
Результаты испытаний должны документироваться и сохраняться.
В случае модификации ТС по результатам испытаний соответствующий план испытаний должен быть выполнен повторно после завершения и документирования необходимых изменений конструкции или правил установки ТС.
Разработчик ТС должен составить отчет о влиянии электромагнитных помех на функциональную безопасность ТС, содержащий следующие сведения:
а) идентификацию ТС, включая данные об изготовителе, типе и серийном номере;
б) назначение и функцию ТС;
в) описание ТС (в части, относящейся к влиянию электромагнитных помех);
г) места размещения ТС и характеристики электромагнитной обстановки, в том числе:
1) виды электромагнитных помех из указанных в таблице 1, которые считаются важными применительно к месту размещения ТС, с указанием максимальных значений и частоты возникновения помех,
2) виды и характеристики электромагнитных помех, не учитываемые действующими стандартами, например магнитных и электромагнитных полей в полосе от 50 Гц до 150 кГц;
д) требования функциональной безопасности, относящиеся к установленным по перечислениям е), и);
е) анализ функциональной безопасности:
1) обоснование метода анализа (например анализ дерева неисправностей и т.д.),
2) отчет о проведении анализа функциональной безопасности, в том числе при анализе дерева неисправностей - дерево неисправностей для каждой вершины события, для других методов - соответствующие таблицы;
ж) отчет о результатах анализа функциональной безопасности, включающий в себя данные о:
1) критичных электромагнитных помехах,
2) критичных элементах конструкции ТС,
3) критичных условиях установки и монтажа ТС,
4) критичных элементах технического обслуживания ТС (с учетом старения оборудования);
и) испытания в области ЭМС с учетом функциональной безопасности:
1) испытательные уровни при испытаниях на помехоустойчивость, необходимые для обеспечения требуемой функциональной безопасности,
2) сведения о других проведенных испытаниях, например механических испытаниях, необходимых для обеспечения стабильности функциональной безопасности (например стабильности параметров экранирования ТС),
3) отчет о проведенных испытаниях ТС в области ЭМС с учетом функциональной безопасности; к) выводы.
Примечание - Сведения, относящиеся к воздействию электромагнитных помех на функциональную безопасность ТС, могут быть включены в общий отчет по безопасности, учитывающий другие явления (повреждения изоляции, механические воздействия и т.д.).
Испытательные уровни электромагнитных помех при испытаниях на помехоустойчивость, обеспечивающие нормальное функционирование ТС в условиях эксплуатации, установлены в стандартах ЭМС, распространяющихся на ТС (см. разделы 6 и 9).
С учетом требований функциональной безопасности ТС данные «функциональные» испытательные уровни при испытаниях на помехоустойчивость должны быть повышены с учетом соответствующего фактора безопасности (см. 9.2.2).
Сведения об испытаниях на помехоустойчивость, проводимых в целях обеспечения функционирования ТС, и испытательные уровни воздействующих электромагнитных помех, установленные в общих стандартах ЭМС, приведены в таблице А.1.
В таблице представлены стандарты ЭМС, устанавливающие методы испытаний на помехоустойчивость и виды воздействующих электромагнитных помех. Необходимо отметить, что в таблице А.1 перечислены не все виды электромагнитных помех. В целях обеспечения функциональной безопасности могут быть предусмотрены и другие испытания.
В таблице А.1 для двух классов электромагнитной обстановки - «жилой» (обстановки жилых, коммерческих зон и производственных зон с малым энергопотреблением) и «промышленной» (обстановки промышленных зон) - указаны типичные уровни электромагнитных помех.
Далее в таблице А.1 представлены соответствующие испытательные уровни воздействующих электромагнитных помех и критерии качества функционирования, установленные в общих стандартах ЭМС - ГОСТ Р 51317.6.1 и ГОСТ Р 51317.6.2.
Сведения в таблице А.1 приведены только в качестве справочных. Реальные испытательные уровни и условия испытаний установлены в последних редакциях общих стандартов ЭМС.
Важно отметить, что общие стандарты ЭМС предназначены для применения при отсутствии стандартов ЭМС для групп ТС и ТС конкретного вида. В общих стандартах ЭМС установлены виды электромагнитных помех и испытательные уровни, достаточные для обеспечения приемлемого уровня помехоустойчивости, которые можно рассматривать в качестве обобщенных характеристик электромагнитной обстановки. Однако данные стандарты не учитывают экстремальные случаи и не могут быть адекватны условиям обеспечения функциональной безопасности в отношении электромагнитных помех.
Таблица А.1 - Типичные уровни электромагнитных помех. Испытательные уровни при испытаниях на помехоустойчивость, установленные в общих стандартах ЭМС
|
Стандарты ЭМС, устанавливающие методы испытаний на помехоустойчивость |
Виды электромагнитных помех |
Наименование параметра, единица измерения |
Жилые, коммерческие зоны и производственные зоны с малым энергопотреблением |
Промышленные зоны |
||||
|
Типичный уровень электромагнитной помехи |
Испытательный уровень по ГОСТ Р 51317.6.1 |
Критерий качества функционирования1) |
Типичный уровень электромагнитной помехи |
Испытательный уровень по ГОСТ Р 51317.6.2 |
Критерий качества функционирования1) |
|||
|
ГОСТ Р 51317.4.13 |
Гармонические составляющие напряжения электропитания |
Суммарный коэффициент гармонических составляющих, % |
8 |
Испытания не проводят |
|
10 |
Испытания не проводят |
- |
|
ГОСТ Р 51317.4.13 |
Гармоническая составляющая 5-го порядка (в качестве примера) |
Напряжение гармонической составляющей, % Un2) |
6 |
Испытания не проводят |
|
8 |
Испытания не проводят |
- |
|
ГОСТ Р 51317.4.11 |
Провалы напряжения переменного тока |
Остаточное напряжение, % Un |
От 10 до 95 |
0/70 |
В/С |
От 10 до 95 |
0/60 |
В/С |
|
Длительность провала, периоды |
От 0,5 до 150 |
1/25 |
От 0,5 до 300 |
1/10 |
||||
|
ГОСТ Р 51317.4.11 |
Прерывания напряжения переменного тока > 95 % |
Длительность прерывания, периоды |
2500 |
250 |
С |
2500 |
250 |
С |
|
ГОСТ Р 51317.4.11 |
Изменения напряжения переменного тока |
Значения изменений напряжения, % Un |
От +10 до -10 |
Испытания не проводят |
- |
От +10 до -10 |
Испытания не проводят |
- |
|
ГОСТ Р 50648 |
Магнитное поле промышленной частоты, порт корпуса |
Напряженность магнитного поля, А/м |
От 0,5 до 5 |
3 |
А |
От 10 до 30 |
30 |
А |
|
ГОСТ Р 51317.4.6 |
Кондуктивные помехи, наведенные радиочастотными электромагнитными полями в полосе 0,15-80 МГц3), порты: |
Напряжение помехи, В (в отсутствие модуляции) |
|
|
|
|
|
|
|
- электропитания переменного тока |
От 1 до 10 |
3 |
А |
От 1 до 10 |
10 |
А |
||
|
- электропитания постоянного тока |
То же |
То же |
То же |
То же |
То же |
То же |
||
|
- сигнализации и управления |
» |
» |
» |
» |
» |
» |
||
|
- функционального заземления |
- |
» |
» |
- |
» |
» |
||
|
Радиочастотное электромагнитное поле в полосах частот 80-1000 МГц, 800-960 МГц, 1,4-6 ГГц3), создаваемое, в том числе: |
Напряженность поля, В/м (в отсутствие модуляции) |
|
|
|
|
|
|
|
|
|
- источниками излучений общего применения (полоса частот 80-1000 МГц); |
|
От 3 до 5 |
3 |
А |
10 |
10 |
А |
|
|
- цифровыми радиотелефонами (полосы частот 800-960 МГц и 1,7-2 ГГц) |
|
От 3 до 10 |
То же |
То же |
То же |
10 (800–960 МГц), 3 (1,7-2 ГГц) |
То же |
|
ГОСТ Р 51317.4.5 |
Микросекундные импульсные помехи большой энергии, (1/50 - 6,4/16 мкс), порты: - электропитания переменного тока, подача помехи по схеме: |
Напряжение помехи, кВ |
|
|
|
|
|
|
|
|
«провод-земля» |
|
От 1 до 2 |
±2 |
В |
От 2 до 4 |
+2 |
В |
|
|
«провод-провод» |
|
» 0,5 » 1 |
±1 |
То же |
» 0,5 » 2 |
±1 |
То же |
|
|
- электропитания постоянного тока, подача помехи по схеме: |
|
|
|
|
|
|
|
|
|
«провод-земля» |
|
- |
±0,5 |
В |
|
±0,5 |
В |
|
|
«провод-провод» |
|
- |
То же |
То же |
|
То же |
То же |
|
|
- сигнализации и управления, подача помехи по схеме: |
|
|
|
|
|
|
|
|
|
«провод-земля» |
|
1 |
- |
|
От 1 до 2 |
±1 |
В |
|
|
«провод-провод» |
|
0,5 |
- |
|
» 0,5 » 1 |
То же |
То же |
|
ГОСТ Р 51317.4.4 |
Наносекундные импульсные помехи4), порты: |
Напряжение помехи, кВ |
|
|
|
|
|
|
|
|
- электропитания переменного тока |
|
От 1 до 2 |
±1 |
В |
От 2 до 4 |
±2 |
В |
|
|
- электропитания постоянного тока |
|
- |
±05 |
В |
То же |
То же |
То же |
|
|
- сигнализации и управления |
|
От 0,5 до 1 |
То же |
То же |
От 1 до 2 |
± 13) |
» |
|
|
- функционального заземления |
|
- |
» |
» |
То же |
± 1 |
» |
|
ГОСТ Р 51317.4.12 |
Колебательные затухающие помехи, порты: |
Напряжение помехи, кВ |
|
|
|
|
|
|
|
|
- электропитания переменного тока, (частота колебаний 100 кГц); |
|
От 1 до 4 |
Испытания не проводят |
|
От 1 до 4 |
Испытания не проводят |
|
|
|
- управления (частота колебаний 1-5 МГц) |
|
То же |
То же |
|
» 0,5 » 2 |
То же |
|
|
ГОСТ Р 51317.4.2 |
Электростатические разряды, порт корпуса: |
Напряжение электростатического разряда, кВ |
|
|
|
|
|
|
|
|
- воздушные разряды |
|
От 4 до 8 |
±8 |
В |
От 4 до 8 |
±8 |
В |
|
|
- контактные разряды |
|
То же |
±4 |
То же |
То же |
±4 |
То же |
|
1) Критерии качества функционирования: А - ТС продолжают функционировать в соответствии с назначением во время испытания на помехоустойчивость и после него; В - ТС продолжают функционировать в соответствии с назначением после испытания. Во время испытания допускается ухудшение качества функционирования, как это определено изготовителем; С - допускается временное прекращение выполнения функции ТС во время испытания и после него при условии, что выполнение функции восстанавливается самостоятельно или при вмешательстве оператора. 2) Un - номинальное напряжение электропитания. 3) Испытания проводят при подаче амплитудно-модулированного испытательного сигнала частотой модуляции 1 кГц, глубиной модуляции 80 %. 4) Испытания проводят с использованием емкостных клещей связи. Примечания 1 В качестве «типичных уровней помех» приведены «верхние» значения уровней помехи в нормальных условиях электромагнитной обстановки. В некоторых случаях возможно значительное превышение данных значений. Испытательные уровни, установленные в общих стандартах ЭМС, были выбраны так, чтобы обеспечить выполнение большинством образцов ТС функциональных требований в нормальных условиях. Испытательные уровни для обеспечения функциональной безопасности должны быть увеличены с учетом дополнительного «фактора безопасности» (см. 9.2.2). 2 Электромагнитные помехи некоторых видов, не учитываемые общими стандартами ЭМС, могут оказывать влияние на функциональную безопасность ТС и должны учитываться при разработке стандартов на ТС конкретного вида (например электромагнитные поля в полосе от 3 до 150 кГц). |
||||||||
В настоящем приложении приведены практические примеры анализа дерева неисправностей для анализа надежности применительно к воздействию на ТС электромагнитных помех с учетом требований, приведенных в разделах 8 и 9. Анализ дерева неисправностей представлен:
- для отдельно применяемого аппарата - электронного контроллера газовой горелки (см. раздел Б.1);
- для сложной системы, состоящей из нескольких аппаратов (см. раздел Б.2) (детальный анализ находится на рассмотрении).
С учетом требований 8.2 при анализе дерева неисправностей должны быть рассмотрены:
а) назначение и выполняемые функции ТС;
б) физическая (аппаратная) структура ТС;
в) программное обеспечение ТС;
г) электромагнитная обстановка и испытательные уровни при испытаниях на помехоустойчивость, обычно применяемые для обеспечения функционирования ТС в соответствии с назначением;
д) цели анализа опасности и рисков (вершины событий);
е) конструирование дерева неисправностей и его оценка с учетом обеспечения функциональной безопасности;
ж) рекомендации по проектированию (конструированию) ТС;
з) выводы для подготовки плана испытаний (состав и степени жесткости испытаний).
Ниже приведены краткие рекомендации по проведению анализа дерева неисправностей в соответствии с ГОСТ Р 51901.13, подраздел 6.4, пункт 7.4.2.
Развитие дерева неисправностей начинается с определения вершины события. Вершина события является следствием соответствующих входных событий, идентифицирующих возможные причины и условия появления вершины события. Необходимо, чтобы аналитик определил непосредственные необходимые и достаточные причины появления вершины события. Таким образом аналитик достигает нижнего уровня дерева неисправностей, перемещая внимание от механизма к режимам, пока не будет достигнут предел разрешающей способности дерева неисправностей. Символы для конструирования дерева неисправностей приведены на рисунке Б.1.

Примечание - Для каждого
события блок описания события должен включать в себя следующую информацию: код
события; вероятность появления события (если требуется); наименование или
описание события.
Рисунок Б.1 - Символы для конструирования дерева
неисправностей
Б.1 Электронный контроллер газовой горелки
Б.1.1 Назначение и выполняемые функции ТС
Электронный контроллер газовой горелки предназначен для управления газовой горелкой. Газовая горелка считается устройством, критичным в отношении безопасности, которое должно соответствовать требованиям стандартов на ТС конкретного вида. Контроллер должен выполнять две основные функции:
1) контроль за выполнением функций ТС, т.е. поставкой горячей воды для центрального отопления или бытовых нужд с управлением температурой;
2) обеспечение безопасности, т.е. контроль за возникновением двух независимых отказов, способных привести к опасной ситуации. При обнаружении отказа независимый газовый клапан должен быть перекрыт. Такой контроль требует проведения последовательности проверок перед каждым пуском и непрерывных проверок в процессе работы газовой горелки. Параметры проверок зависят от особенностей газовой горелки. Обычно первичный критический отказ должен быть обнаружен в течение 3 с, тогда как вторичный критический отказ - в течение 24 ч.
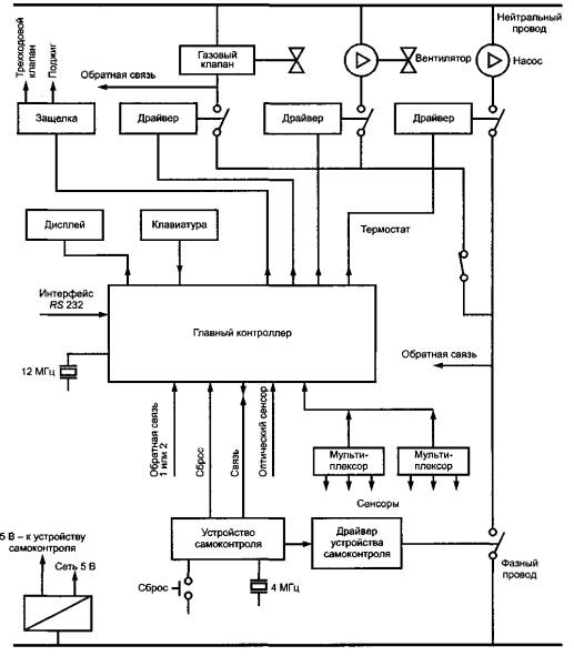
Б.1.2 Физическая (аппаратная) структура ТС (см. рисунки Б.2 и Б.3)
а) Общие меры безопасности, относящиеся к процессу
Контроль за пламенем (с помощью оптического сенсора) для предотвращения появления потока неподожженного газа.
Применение термостата с соответствующими характеристиками для предупреждения возникновения слишком высокой температуры.
Контроль давления воздуха для предупреждения горения с выделением ядовитых веществ.
б) Специальные меры безопасности, относящиеся непосредственно к контроллеру газовой горелки
Первичные меры безопасности: контроль источника питания, проверка контролирующего устройства, контроль устройств памяти и оптического сенсора.
Вторичные меры безопасности: вторичный контроль источника питания, проверка контролирующего устройства, вторичный контроль устройств памяти и контроль усилителя пламени.
Б.1.3 Программное обеспечение
Для упрощения в данном примере рассматриваются (без детализации) только функции ТС, относящиеся к безопасности. При этом учитываются две группы функций:
1) контроль безопасности, начинающийся после запроса нагрева, включая последовательные проверки давления воздуха, возникновения ложного пламени, поступления газа, поджига;
2) диагностические самопроверки, проводимые непрерывно в течение работы контроллера и горелки (см. Б.1.5).

Рисунок Б.2 - Контроллер газовой горелки: структура

Рисунок Б.3 - Контроллер газовой горелки: блок-схема
Б.1.4 Электромагнитная обстановка и испытательные уровни для обеспечения функционирования
Рассматриваемая в настоящем приложении газовая горелка предназначена для применения в жилых зонах. Виды электромагнитных помех и примеры испытательных уровней при испытаниях отдельного аппарата, применяемого в жилых зонах, на помехоустойчивость для обеспечения функционирования и функциональной безопасности приведены в таблице Б.1. Для ТС, применяемых в промышленных зонах, для обеспечения функционирования и функциональной безопасности следует предусматривать большую жесткость испытаний.
Необходимо отметить, что при анализе рассматриваемого ТС учтены не все виды электромагнитных помех, указанные в таблице 1.
Б.1.5 Цели анализа опасности и рисков
Анализ опасности и рисков проводят, чтобы применительно к нежелательным рискам безопасности (вершинам события) выявить:
- электромагнитные помехи, способные вызвать эти риски (для определения основных событий);
- элементы (части) ТС, на которые электромагнитные помехи могут оказать влияние, с тем, чтобы предпринять соответствующие меры для исключения влияния помех.
При применении газовой горелки не должны возникать следующие ситуации (вершины события):
- «негорящая газовая горелка» (причина: отсутствует поджиг или неисправен детектор пламени);
- «слишком высокая температура» (причина: неисправен температурный сенсор или отсутствует циркуляция воды);
- «горение с выделением вредных веществ» (причина - недостаток воздуха из-за неисправности или нарушения установленной скорости вращения вентилятора).
Таблица Б.1 - Пример электромагнитных помех и испытательных уровней для отдельного аппарата
|
Электромагнитные помехи (основные события) |
Типичные испытательные уровни для обеспечения |
|
|
функционирования ТС |
функциональной безопасности ТС |
|
|
Гармоники напряжения электропитания |
Не применяют |
Не применяют |
|
Сигналы, передаваемые по электрической сети |
Не применяют |
Не применяют |
|
Провалы напряжения электропитания (критерий качества функционирования В) |
50% Un1). Длительность > 20 мс |
50% Un1). Длительность > 20 мс |
|
Прерывания напряжения электропитания (критерий качества функционирования С) |
100% Un1). Длительность > 20 мс |
100% Un1). Длительность > 20 мс |
|
Магнитное поле промышленной частоты |
Не применяют |
Не применяют |
|
Микросекундные импульсные помехи большой энергии с параметрами 1/50 - 6,4/16 мкс на сетевых зажимах и в несимметричных контрольных линиях. |
|
|
|
Подача помехи по схеме: |
|
|
|
- «провод - провод» |
0,5 кВ |
1 кВ |
|
- «провод - земля» |
1 кВ |
2 кВ |
|
Колебательные переходные процессы |
Не применяют |
Не применяют |
|
Наносекундные импульсные помехи: |
|
|
|
- на сетевых зажимах |
1 кВ |
2 кВ |
|
- в контрольных линиях |
0,5 кВ |
0,5 кВ |
|
Кондуктивные помехи, наведенные радиочастотными полями в полосе 150 кГц - 80 МГц |
3 В (+ 6 дБ в гражданском диапазоне и на частотах ПНМБ ВЧ устройств) |
10 В (+ 6 дБ в гражданском диапазоне и на частотах ПНМБ ВЧ устройств) |
|
Радиочастотное электромагнитное поле в полосе 80 - 1000 МГц |
3 В/м (+ 6 дБ в гражданском диапазоне и на частотах ПНМБ ВЧ устройств) |
10 В/м (+ 6 дБ в гражданском диапазоне и на частотах ПНМБ ВЧ устройств) |
|
Излучения мобильных телефонов в полосах частот 900 МГц и 1,89 ГГц (на расстоянии > 0,5 м) |
6 В/м |
20 В/м |
|
Электростатические разряды: |
|
|
|
- воздушные |
4 кВ |
6 кВ |
|
- контактные |
То же |
8 кВ |
|
1) Un - номинальное напряжение электропитания. Примечания 1 В таблице учтены данные, приведенные в [14], а также ГОСТ Р 51317.2.4 и ГОСТ Р 51317.2.5. 2 При «испытательных уровнях для обеспечения функционирования» испытуемое ТС должно продолжать соответствовать функциональным требованиям. При «испытательных уровнях для обеспечения функциональной безопасности» электромагнитные помехи могут оказывать влияние на испытуемое ТС, и оно может не соответствовать функциональным требованиям, однако должно поддерживать состояние безопасности после испытаний. 3 При других требованиях обеспечения функциональной безопасности и более жесткой электромагнитной обстановке могут потребоваться повышенные испытательные уровни (например в промышленных зонах или при использовании мобильных телефонов на расстоянии менее 0,5 м). |
||
Б.1.6 Анализ дерева неисправностей
В настоящем приложении в качестве примера рассмотрен случай «негорящая газовая горелка». На практике сходный анализ дерева неисправностей может быть проведен и для случаев «слишком высокая температура» и «горение с выделением вредных веществ».
Б.1.6.1 Конструирование дерева неисправностей
Конструирование дерева неисправностей проводят в соответствии с ГОСТ Р 51901.13 (см. рисунок Б.1 и краткие рекомендации в соответствии с ГОСТ Р 51901.13, подраздел 6.4, пункт 7.4.2, приведенные во введении к настоящему приложению).
Дерево неисправностей для вершины события «негорящая горелка» представлено на рисунке Б.4.

ЕМ1- низкочастотные излучаемые помехи; ЕМ2 - высокочастотные кондуктивные помехи; ЕМ3 - высокочастотные излучаемые помехи; ЕМ4 - электростатические разряды
Примечание - Электромагнитные помехи (основные события) приведены в таблице Б.1.
Рисунок Б.4 - Контроллер газовой горелки: дерево неисправностей для вершины события «негорящая горелка»
При конструировании данного дерева неисправностей учитывают только влияние электромагнитных помех. Все остальные основные события, которые могут оказывать влияние на безопасность контроллера, например отказ компонента, неправильная работа оператора и т.д., не должны включаться в дерево неисправностей, относящееся только к воздействию электромагнитных помех.
Вместе с тем в дерево неисправностей для случая «негорящая газовая горелка» не должны включаться события, связанные с воздействием электромагнитных помех, которые непосредственно не влияют на данную вершину события. Например, в случае «негорящая газовая горелка» можно считать, что на это событие может оказать влияние неисправность в работе вентилятора. Однако неисправность в работе вентилятора учитывают при построении дерева неисправностей для случая «горение с выделением вредных веществ».
Событие «слишком низкое напряжение электропитания» в данном случае должно рассматриваться в качестве «общей причины» и учитывается только один раз на нижнем уровне (символ «переход из»). Схема электропитания может быть достаточно сложной и должна анализироваться как отдельная подсистема с применением отдельного дерева неисправностей. «Контроль источника питания» (см. рисунок Б.3) может проводиться как для напряжения электросети, так и для напряжения питания электронных схем. Таким образом, необходима только одна проверка источника электропитания.
Б.1.6.2 Оценка дерева неисправностей с точки зрения функциональной безопасности
Дерево неисправностей демонстрирует в общем виде, какие электромагнитные помехи (основные события) могут влиять на функционирование различных элементов (частей) ТС. Эти электромагнитные помехи в зависимости от их уровня могут оказывать большее или меньшее влияние на ТС, что может привести к различным видам ухудшения качества функционирования, указанным в разделе 7 [см. критерии 1) - 4)]. Однако не все из указанных эффектов могут оказывать существенное влияние на функциональную безопасность ТС.
Поэтому специалисты в области ЭМС, основываясь на конструкции ТС (например, на применяемых мерах защиты от помех) и имеющемся опыте обеспечения функциональной безопасности других ТС (результатах, полученных для ТС подобных конструкций), могут оценить, какие электромагнитные помехи при наивысшем уровне воздействия могут или будут оказывать критическое влияние на функциональную безопасность ТС.
Такая оценка для случая «негорящая газовая горелка» проведена в таблице Б.2.
Таблица Б.2 - Оценка влияния электромагнитных помех на безопасную работу контроллера газовой горелки для случая «негорящая газовая горелка»
|
Элемент (часть) испытуемого ТС |
Электромагнитные помехи |
|||||||||
|
низкочастотные кондуктивные |
низкочастотные излучаемые |
высокочастотные кондуктивные |
высокочастотные излучаемые |
электростатические разряды |
||||||
|
Гармоники напряжения электропитания |
Провалы, прерывания напряжения электропитания |
Магнитное поле промышленной частоты |
Микросекундные импульсные помехи большой энергии |
Колебательные переходные помехи |
Наносекундные импульсные помехи |
Кондуктивные помехи, наведенные радиочастотными полями |
Радиочастотное электромагнитное поле |
Излучения мобильных телефонов |
Воздействие электростатических разрядов на контроллер |
|
|
Источник питания, включая сеть |
? |
X |
- |
X |
X |
X |
X |
X |
X |
X |
|
Память контроллера |
- |
- |
- |
- |
- |
- |
- |
X |
X |
X |
|
Датчики, клавиатура |
- |
- |
- |
- |
- |
- |
- |
X |
X |
X |
|
Внутренняя проводка |
- |
- |
? |
- |
- |
- |
- |
X |
X |
X |
|
Внешняя проводка |
- |
- |
? |
X |
? |
X |
X |
X |
X |
X |
|
«X» - вероятное критическое влияние; «?» - маловероятное критическое влияние; «-» - критическое влияние, которое не следует принимать во внимание |
||||||||||
Из оценки, приведенной в таблице Б.1, следует, что:
- провалы и прерывания напряжения сети электропитания, высокочастотные кондуктивные помехи, высокочастотные излучаемые помехи и электростатические разряды оказывают существенное влияние на функциональную безопасность ТС;
- маловероятно, чтобы магнитное поле промышленной частоты и гармоники напряжения электропитания оказывали существенное влияние на функциональную безопасность ТС, однако их нельзя исключать полностью;
- высокочастотные излучаемые помехи могут оказывать влияние на все элементы, относящиеся к контроллеру газовой горелки.
Таким образом, по таблице Б.2 определяют, какие части ТС (элементы, относящиеся к контроллеру):
- должны быть тщательно спроектированы с учетом обеспечения функциональной безопасности в отношении электромагнитных помех;
- подлежат тщательному исследованию в случае отказа при испытаниях на функциональную безопасность.
Необходимо также отметить (как следует из таблицы Б.2), что некоторые электромагнитные помехи, которые могут быть критичными для функциональной безопасности ТС, еще не учтены в стандартах ЭМС, распространяющихся на продукцию. Тем не менее испытания на помехоустойчивость при воздействии на ТС электромагнитных помех данных видов должны быть проведены.
Б.1.7 Рекомендации по конструированию контроллера газовой горелки
Газовые горелки должны соответствовать «критерию двух отказов», т.е. опасная ситуация не должна возникать как в результате единичного отказа, так и в результате двух независимых отказов.
Пример такой структуры представлен на рисунке Б.2. Если отказ возникает только в устройстве контроля источника питания, то такой отказ относится к категории так называемых «спящих» отказов, которые еще не вызывают опасной ситуации. Если затем выходит из строя цепь источника питания и подается слишком низкое напряжение, основной контроллер перестанет функционировать правильно и будет создавать произвольные сигналы на выходах, что может привести к открытию газового клапана. Эти два независимых сбоя не должны вызывать опасной ситуации.
Поэтому при конструировании ТС предусматривают три уровня обеспечения защиты, показанные на рисунке Б.3:
1) контрольный уровень;
2) первичный защитный уровень, на котором возможно обнаружение отказов в контрольном уровне, и независимое перекрытие газового клапана;
3) вторичный защитный уровень, на котором возможно обнаружение второго отказа в первичном защитном уровне и независимое перекрытие газового клапана.
В микропроцессорных системах уровни защиты могут быть комбинированными: контрольный процессор и процессор защиты могут защищать друг друга; пример такой защиты приведен на рисунке Б.2, где показаны основной контроллер и второй контролирующий микропроцессор.
Особое внимание должно быть обращено на исключение неисправностей «общего случая», вызванных воздействием электромагнитных помех. Контрольная цепь, цепь первичной защиты и цепь вторичной защиты должны быть защищены от одновременных отказов. Поэтому при конструировании требуется, чтобы данные цепи создавались с использованием различных технологий и имели различные уровни устойчивости к электромагнитным помехам.
Следует тщательно обосновывать мероприятия по уменьшению выявленной при испытаниях критической восприимчивости к электромагнитным помехам. Так, дополнительный конденсатор для подавления переходного напряжения, вызывающего нежелательное открытие газового клапана, может стать неисправным, вызывая «спящий» отказ.
И наконец, необходимо понимать, что устойчивость контроллера газовой горелки к электромагнитным помехам может измениться при встраивании данного модуля в газовое устройство или установку. Способ прокладки проводов, а также свойства корпуса могут оказывать большое влияние на устойчивость к электромагнитным помехам. Поэтому необходимо испытания на помехоустойчивость для обеспечения функциональной безопасности проводить в составе систем и установок (см. подраздел 9.3).
Б.1.8 Выводы с учетом плана испытаний на функциональную безопасность
На основе анализа дерева неисправностей разрабатывают план испытаний в области ЭМС для проверки функциональной безопасности ТС. План испытаний должен включать в себя следующую информацию:
а) виды воздействующих электромагнитных помех.
В плане испытаний в ряде случаев необходимо предусматривать испытания при воздействии электромагнитных помех, не установленные в соответствующих стандартах ЭМС на продукцию.
В рассмотренном примере контроллера газовой горелки такими электромагнитными помехами являются гармоники напряжения электропитания и колебательные переходные помехи;
б) испытательные уровни для обеспечения функциональной безопасности. При установлении испытательных уровней могут быть использованы:
- стандарт безопасности, распространяющийся на соответствующую группу ТС или на ТС конкретного вида (если в нем установлены требования к функциональной безопасности в отношении электромагнитных помех),
- стандарт ЭМС, распространяющийся на соответствующую группу ТС или на ТС конкретного вида, устанавливающий испытательные уровни при испытаниях на помехоустойчивость для обеспечения функционирования. При этом испытательные уровни, установленные для обеспечения функционирования ТС, необходимо увеличить, предусмотрев дополнительный фактор безопасности (см. 9.2.2),
- специальные национальные требования (при наличии);
в) нежелательные события для безопасности, отсутствие которых при воздействии помех должно быть проверено при испытаниях.
Примеры испытательных уровней для рассмотренного в настоящем приложении контроллера газовой горелки приведены в таблице Б.1.
При проведении испытаний на функциональную безопасность должны, как правило, применяться методы испытаний и испытательные установки в соответствии с ГОСТ Р 50648, ГОСТ Р 50649, ГОСТ Р 50652, ГОСТ Р 51317.4.2 - ГОСТ Р 51317.4.6, ГОСТ Р 51317.4.11 - ГОСТ Р 51317.4.13, ГОСТ Р 51317.4.14, ГОСТ Р 51317.4.16, ГОСТ Р 51317.4.17, ГОСТ Р 51317.4.28.
Однако могут быть использованы и более жесткие процедуры испытаний1).
Рекомендуется испытывать контроллер не отдельно, а в составе системы, включая горелку и проводку между горелкой и контроллером, на которые могут оказывать влияние высокочастотные излучения.
1) Предусматривающие одновременное воздействие электромагнитных помех различных видов на порты испытуемого ТС и преднамеренное внесение неисправностей в конструкцию ТС.
Б.2 Управление высоковольтной подстанцией
Анализ дерева неисправностей применим также для анализа функциональной безопасности в отношении электромагнитных помех больших систем, например контрольно-управляющего оборудования электростанции или высоковольтной подстанции. Поскольку такие системы включают в себя большое число отдельных ТС, всеобъемлющий анализ дерева неисправностей требует иногда длительной и сложной работы. Поэтому рассматриваемый ниже пример (даже при ограничении обеспечением функциональной безопасности при воздействии электромагнитных помех) не направлен на проведение полного анализа безопасности и является демонстрацией метода, применимого для больших систем. Анализ дерева неисправностей рассматривается применительно к системе контроля и управления высоковольтной электрической подстанции для одного из образцов защитного оборудования, осуществляющего защиту высоковольтной линии от коротких замыканий.
Б.2.1 Назначение и выполняемые функции ТС
Общая структура системы контроля и управления высоковольтной подстанции представлена на рисунке Б.5. Данное оборудование подстанции выполняет многочисленные функции:
- защиту линий и трансформаторов (от замыкания, перегрева, изменения характеристик масла и т.д.);
- формирование команд включения или выключения выключателей (в автоматическом и ручном режиме);
- формирование команд включения или выключения разъединителей (в автоматическом и ручном режиме);
- блокировку;
- обработку данных в режиме «он-лайн» и вне режима «он-лайн»;
- измерение и снятие показаний;
- вывод на дисплей;
- сигнализацию;
- связь (с контрольным центром сети и другими подстанциями).

Рисунок Б.5 - Общая структура системы контроля и управления высоковольтной подстанции
Б.2.2 Физическая (аппаратная) структура ТС
Система контроля и управления электрической подстанции в соответствии с рисунком Б.5 имеет трехуровневую структуру и включает в себя:
- в области высокого напряжения - «полевые устройства»: трансформаторы напряжения и тока, фильтры системы высокочастотной связи по проводам ЛЭП, датчики и т.д.;
- для каждого фидера - линию, трансформатор, собирательную шину к «полевому контрольному устройству» (укрытию, в котором монтируются реле защиты, локальные устройства управления и измерений, устройства связи с центральным устройством и т.д.);
- в контрольном помещении: центральное устройство, обеспечивающее дистанционное управление полевыми устройствами и выполняющее функции обработки данных и связи с центральной диспетчерской или другими подстанциями.
Схема защиты высоковольтной линии от коротких замыканий приведена на рисунке Б.6.

Рисунок Б.6 - Схема защиты высоковольтной линии от коротких замыканий
На электрических подстанциях старого типа большая часть оборудования состоит из электрических и механических элементов: реле, приборов и т.д. Другая часть оборудования состоит из электронных устройств. Проводка осуществляется экранированными медными кабелями. На современных подстанциях оборудование почти полностью является электронным, механическими остаются только входные/выходные промежуточные реле. Проводка состоит из менее восприимчивых к электромагнитным помехам волоконно-оптических линий.
Для выполнения рассматриваемых функций по защите от коротких замыканий защитные устройства, размещаемые в полевых блоках, нуждаются в дублировании. В рассматриваемом примере дублирование обеспечивается защитными реле на любом конце линии на других подстанциях, а приказ об отключении передается по телекоммуникационной линии.
Б.2.3 Программное обеспечение
Сбои при выполнении программ влияют на безопасность, вызывая нарушения функционирования защитного оборудования подстанции.
Б.2.4 Электромагнитная обстановка и испытательные уровни для обеспечения функционирования
Виды электромагнитных помех, указанные в таблице 1, должны анализироваться с точки зрения обеспечения функциональной безопасности контрольно-управляющего оборудования подстанции.
Эксперты в области ЭМС подразделяют электромагнитные помехи на подстанциях среднего и высокого напряжения на следующие три категории:
1) длительные;
2) переходного характера с высокой вероятностью возникновения;
3) переходного характера с низкой вероятностью возникновения.
Длительные электромагнитные помехи и, в большой степени, электромагнитные помехи переходного характера с высокой вероятностью возникновения достаточно легко оценить и предусмотреть применительно к ним меры защиты. Однако анализ электромагнитных помех переходного характера с низкой вероятностью возникновения, особенно оценка их максимальных значений, достаточно сложен, и данные помехи могут быть более критичными с точки зрения обеспечения полноты безопасности. Обзор электромагнитных помех на электрических подстанциях высокого и среднего напряжения приведен в таблице Б.3 (см. ГОСТ Р 51317.6.5).
Испытательные уровни для обеспечения функционирования различных видов ТС, применяемых на электрических подстанциях, установлены в соответствующих стандартах ЭМС, в том числе ГОСТ Р 51179 - для приборов автоматизации и управления для подстанций, ГОСТ Р 51516, ГОСТ Р 51525 - для измерительных реле и устройств защиты. Однако в данных стандартах не приведены испытательные уровни для обеспечения функциональной безопасности оборудования подстанции при воздействии электромагнитных помех. Указанные испытательные уровни должны устанавливаться органом, ответственным за проект электрической подстанции.
Таблица Б.3 - Обзор электромагнитных помех на электрических подстанциях высокого и среднего напряжения
|
Длительные электромагнитные помехи |
Электромагнитные помехи переходного характера с высокой вероятностью возникновения |
Электромагнитные помехи переходного характера с низкой вероятностью возникновения |
|
Медленные изменения напряжения: - в системах электроснабжения переменного тока; - в системах электроснабжения постоянного тока |
Провалы напряжения электропитания (длительность не более 0,02 с): - в системах электроснабжения переменного тока; - в системах электроснабжения постоянного тока |
Провалы напряжения электропитания (длительность более 0,02 с): - в системах электроснабжения переменного тока; - в системах электроснабжения постоянного тока |
|
Гармонические составляющие и интергармоники напряжения электропитания |
Колебания напряжения электропитания |
Прерывания напряжения электропитания: - в системах электроснабжения переменного тока; - в системах электроснабжения постоянного тока |
|
Напряжения сигналов, передаваемых в системах электроснабжения |
Наносекундные импульсные помехи |
|
|
Пульсации напряжения электропитания постоянного тока |
Затухающие колебательные помехи |
Изменения частоты питающего напряжения |
|
Напряжение промышленной частоты |
Затухающее колебательное магнитное поле |
Микросекундные импульсные помехи большой энергии |
|
Кондуктивные помехи в полосе частот от 0 до 150 кГц (исключая помехи на частоте 50 Гц) |
Электростатические разряды |
Кратковременное напряжение промышленной частоты |
|
Кондуктивные помехи, наведенные радиочастотными электромагнитными полями |
|
Кратковременное магнитное поле промышленной частоты |
|
Магнитное поле промышленной частоты |
|
|
|
Радиочастотное электромагнитное поле |
|
|
Б.2.5 Цели анализа опасности и рисков
Анализ опасности и рисков проводят, чтобы применительно к нежелательным рискам безопасности (вершинам события) выявить:
- электромагнитные помехи, способные вызвать эти риски (для определения основных событий);
- элементы ТС, на которые электромагнитные помехи могут оказать влияние.
Следующие ситуации (вершины события) не должны иметь места на подстанции высокого напряжения с учетом обеспечения полноты безопасности:
- несрабатывание автоматического выключателя при поступлении команды в ручном режиме (причина: неисправность механизма открытия или цепи управления);
- несрабатывание автоматического выключателя при работе реле защиты (дополнительная причина: неисправность реле защиты и соответствующих схем).
При этом следует учитывать, что реле защиты могут быть предназначены:
- для линий в целях защиты от коротких замыканий Imах и перегрузки (температура > v°),
- для трансформаторов в целях защиты от коротких замыканий Imах, перегрузки (температура > v°) и изменения характеристик масла;
- несрабатывание изолирующих переключателей и заземляющих устройств (дополнительная причина: неисправность цепей блокировки).
Ниже для целей настоящего стандарта приведен пример отсоединения высоковольтной линии в случае короткого замыкания на линии.
Б.2.6 Анализ дерева неисправностей
Б.2.6.1 Конструирование дерева неисправностей
Конструирование дерева неисправностей проводят в соответствии с ГОСТ Р 51901.13 (см. рисунок Б.1 и краткие рекомендации в соответствии с ГОСТ Р 51901.13, подраздел 6.4, пункт 7.4.2, приведенные во введении к настоящему приложению).
При этом необходимо учесть следующие особенности:
а) система защиты от коротких замыканий, представленная на рисунке Б.6, имеет трехуровневую структуру. В общем случае анализ дерева неисправностей должен быть проведен для каждого уровня в отдельности применительно:
- к отдельным аппаратам (как в пункте Б.1);
- группам аппаратов, установленных в одном корпусе (например, к аппаратам в полевом контрольном устройстве или в центральном помещении);
- системе в целом, состоящей из отдельных ТС, размещенных на значительной площади.
При анализе дерева неисправностей для группы аппаратов, установленных в одном корпусе, следует учитывать, что корпус может снижать уровни электромагнитных помех вследствие экранирования и/или применения помехоподавляющих фильтров. Электромагнитные помехи могут быть дополнительно инжектированы во внутреннюю проводку корпуса. Уровни электромагнитных помех внутри корпуса должны быть учтены при конструировании и определении степени жесткости испытаний отдельных ТС;
б) в настоящем примере отсоединение высоковольтной линии происходит при срабатывании реле защиты от тока короткого замыкания Imах. Из схемы, приведенной на рисунке Б.6, следует, что выходная схема реле защиты тесно связана со схемой управления выключателем в ручном режиме. При конструировании дерева неисправностей должны быть учтены оба режима выключения;
в) резервирование для реле защиты обеспечивается применением реле защиты Imах на другом конце высоковольтной линии через телекоммуникационную линию.
Дерево неисправностей для системы отсоединения высоковольтной линии при коротких замыканиях представлено на рисунке Б.7. При конструировании дерева неисправностей в качестве основных событий рассматривают только электромагнитные помехи. Нарушения напряжения электропитания относят к «общему случаю» и учитывают в рамках отдельной подсистемы в дереве неисправностей для отдельных аппаратов.

Т -
электромагнитные помехи в виде однополярных и колебательных переходных
процессов; RF - длительные
радиочастотные электромагнитные поля; М - магнитное поле
Рисунок Б.7 - Анализ дерева неисправностей при защите от короткого замыкания
Б.2.6.2 Оценка дерева неисправностей с точки зрения функциональной безопасности
В подпункте Б.2.6.1 указано, что для обеспечения функциональной безопасности системы в отношении электромагнитных помех каждый отдельный аппарат, входящий в систему, подлежит проверке путем анализа дерева неисправностей. Задача состоит в определении степени повышения риска при объединении аппаратов в систему.
Учитывая, что не все электромагнитные помехи оказывают критическое влияние на функциональную безопасность ТС (см. Б.1.6.2), специалист в области ЭМС на основе изучения проекта системы должен оценить, какие из них необходимо учитывать.
В качестве вершины события в настоящем примере рассмотрено отсутствие функционирования реле защиты при коротком замыкании на высоковольтной линии. Отсутствие функционирования реле защиты означает несрабатывание автоматических переключателей на обоих концах линии. Оценка данной вершины события с точки зрения безопасности приведена в таблице Б.4.
Таблица Б.4 – Оценка влияния электромагнитных помех на безопасную работу схемы защиты высоковольтной линии от коротких замыканий (исключая оценку влияния электромагнитных помех на отдельные аппараты, входящие в систему)
|
Элемент (часть) испытуемого ТС |
Электромагнитные помехи |
|||||
|
низкочастотные/высокочастотные кондуктивные |
низкочастотные излучаемые |
высокочастотные излучаемые |
электростатические разряды |
|||
|
Магнитное поле |
Длительное радиочастотное электромагнитное поле |
Излучения мобильных телефонов |
Радиочастотное электромагнитное поле переходного характера |
Воздействие электростатических разрядов на корпус |
||
|
Внутренняя проводка в корпусе |
Не учитывают |
? |
? |
X |
? |
X |
|
Внешняя проводка |
X |
X |
X |
X |
- |
|
|
«X» - вероятное критическое влияние; «?» - маловероятное критическое влияние; «-» - критическое влияние, которое не следует принимать во внимание Примечание - Предполагается, что применительно к каждому отдельному элементу системы проведен анализ дерева неисправностей и обеспечена соответствующая функциональная безопасность элементов. |
||||||
При оценке влияния электромагнитных помех на безопасную работу схемы защиты высоковольтной линии от коротких замыканий следует учитывать следующие дополнительные системные аспекты:
- установку отдельных аппаратов в общем корпусе. Общий корпус обеспечивает экранирование от внешних магнитных и электромагнитных полей, а при использовании соответствующих помехоподавляющих фильтров может быть обеспечено ослабление кондуктивных электромагнитных помех;
- наличие проводки между отдельными аппаратами, в том числе внутри общего корпуса, и внешней проводки;
- наличие телекоммуникационных линий между подстанцией и центральной диспетчерской и другими подстанциями. Телекоммуникационное оборудование может рассматриваться как отдельное независимое устройство, которое следует анализировать отдельно с применением метода дерева неисправностей, учитывая связь в направлениях: «рассматриваемая подстанция - центральная диспетчерская, другие подстанции» и «центральная диспетчерская, другие подстанции - рассматриваемая подстанция».
Из оценки, приведенной в таблице Б.4, следует, что существенное влияние на функциональную безопасность системы в целом в основном оказывают излучаемые электромагнитные помехи во всей полосе частот, в том числе:
- длительные электромагнитные помехи, включая низкочастотные магнитные поля от силовых линий, высоковольтного оборудования или силовых трансформаторов и длительные радиочастотные электромагнитные поля (излучения мобильных телефонов);
- радиочастотные электромагнитные поля переходного характера, возникающие при молниевых разрядах и операциях переключения.
Электростатические разряды, прикладываемые к общему корпусу, также должны рассматриваться с точки зрения критичности их влияния. Их влияние может не учитываться, если отдельные ТС, установленные в общем корпусе, имеют защиту от воздействия электростатических разрядов. При анализе отдельных ТС, устанавливаемых в общем корпусе, необходимо также учитывать кондуктивные помехи.
Б.2.7 Рекомендации по проектированию и монтажу контрольно-управляющего оборудования высоковольтной подстанции
Предполагается, что отдельные аппараты разработаны и испытаны с конкретным уровнем полноты безопасности. Это относится также к целым стойкам или кожухам. При установке системы в целом необходимо предусматривать тщательную защиту проводки от электромагнитных помех. В случае медных проводов должны использоваться коаксиальные или экранированные кабели. Более эффективным и современным способом (особенно при длинных соединениях) является использоваться волоконно-оптических линий. Стойки или кожухи должны обеспечивать высокую степень экранирования в отношении магнитных полей промышленной частоты и радиочастотных электромагнитных полей. В отношении электростатических разрядов достаточными являются нормальные характеристики защиты.
Важно предусмотреть дублирование первичных реле защиты от коротких замыканий. Для дублирования следует применять иной, чем для первичных устройств, метод, например применение связи с реле защиты на другом конце высоковольтной линии. Для этого требуется высокая степень надежности телекоммуникационной линии в обоих направлениях.
Б.2.8 Выводы с учетом плана испытаний на функциональную безопасность
План испытаний в области ЭМС для проверки функциональной безопасности больших систем, таких как рассмотренная в настоящем примере контрольно-управляющая система электрической подстанции, должен состоять из трех этапов.
а) На первом этапе проводят испытания отдельных аппаратов в соответствии со стандартами на продукцию. При этом применяют испытательные уровни, обеспечивающие функциональную безопасность (если они установлены в стандартах на продукцию). Если испытательные уровни, обеспечивающие функциональную безопасность, не установлены в стандартах на продукцию, повышают испытательные уровни, обеспечивающие функционирование ТС, установленные в стандартах ЭМС.
б) На втором этапе проводят испытания устройств, объединенных в отдельные ТС (смонтированных в стойках или кожухах), также на соответствие требованиям стандартов на продукцию. Этот этап должен применяться повсеместно.
в) На третьем этапе необходимо провести испытания системы в целом, но часто это затруднительно или даже невозможно, если элементы системы размещены на большой площади, например в случае электрической подстанции на открытом воздухе.
В последнем случае процедуру испытаний следует ограничить двумя этапами и дополнительные испытания не проводить. В документации по безопасности необходимо указывать, какие меры должны быть приняты в отношении проводки кабелей, экранирования и заземления для системы в целом.
B.1 Общие принципы
ТС эксплуатируют в конкретной электромагнитной обстановке, в которой уровни кондуктивных и излучаемых низкочастотных или высокочастотных электромагнитные помех не должны превышать нормальных значений, приведенных в соответствующих стандартах (см., например, ГОСТ Р 51317.2.4, ГОСТ Р 51317.2.5, ГОСТ Р 51317.4.1, ГОСТ Р 51317.6.5).
ТС конструируют (проектируют) и/или устанавливают так, чтобы они выполняли установленные изготовителем функциональные требования при воздействии электромагнитных помех в условиях эксплуатации (см. раздел 8). Однако уровни электромагнитных помех могут превысить нормальные значения и нарушение функционирования ТС может стать опасным, вследствие чего необходимо предпринимать соответствующие меры защиты.
Важно также следить (если возможно) за тем, чтобы электромагнитная эмиссия от ТС - источников излучаемых и кондуктивных электромагнитных помех - была ограничена значениями, исключающими создание недопустимого риска причинения вреда, связанного с нарушением функционирования других ТС.
Необходимо также отметить, что должный уровень помехоустойчивости и функциональной безопасности часто может быть обеспечен применением соответствующих методов на этапах установки и монтажа ТС.
Цель настоящего приложения - обзор мер защиты ТС.
B.2 Технические средства, предотвращающие проникновение и распространение электромагнитных помех: снижение риска
Технические средства и способы конструирования (проектирования), установки и монтажа ТС, которые должны приниматься во внимание, включают в себя:
- экранирование;
- фильтрацию;
- защиту от перенапряжений (переходных процессов);
- заземление и эквипотенциальные соединения;
- обеспечение помехоустойчивости при проектировании печатных плат;
- применение ТС с избыточностью (с различными технологиями);
- использование цифровых технологий.
Указания по применению средств и способов защиты ТС приведены в [15]-[17], а также могут содержаться в стандартах на ТС.
B.3 Экранирование
Экранирование выполняется с помощью металлических экранов, которые применяются для предотвращения распространения электромагнитного поля из одной области в другою. Экранирование может также использоваться для отвода энергии, переносимой кондуктивными электромагнитными помехами.
Экранирование применяют либо для удержания электромагнитного поля, создаваемого конкретным источником в пределах экранированной зоны, либо для исключения проникновения внешних электромагнитных полей в зону, где имеются цепи, восприимчивые к излучаемым электромагнитным помехам.
Однако экранирование может быть частично или полностью неэффективным, если входные и выходные кабели системы не имеют соответствующего экранирования или не снабжены помехоподавляющими фильтрами. На эффективность экранирования ТС влияет наличие большого числа отверстий в экране или недостаточная электропроводность экрана.
B.4 Фильтрация
Фильтрация используется для снижения уровня кондуктивных электромагнитных помех в конструкции ТС. Фильтр, состоящий из специально спроектированной схемы, размещают в кабельном соединении, в котором могут распространяться помехи. Фильтр воздействует на входящие и выходящие кондуктивные помехи.
Фильтры устанавливают в линиях электропитания и сигнальных линиях ТС. Фильтры конструируют с учетом силы сетевого тока или вида сигнала, проходящего по линии, а также с учетом характеристик электромагнитных помех.
B.5 Заземление и эквипотенциальные соединения
Целью заземления является поддержание постоянного значения потенциала металлических структур (экранов, корпусов, шасси). Это может выполняться в одной или нескольких точках. В [16], раздел 5, рекомендуется применение сетчатой структуры заземления с несколькими заземляющими электродами.
Эквипотенциальные соединения должны обеспечивать электрическую однородность в металлических структурах для снижения разности потенциалов. Соединительные перемычки должны быть максимально короткими, их сопротивление должно быть низким во всей полосе частот. Если соединительные перемычки подвержены коррозии, они должны легко сниматься и заменяться (см. [16], раздел 5).
B.6 Прокладка кабелей
При правильном методе прокладки кабелей необходимо избегать:
- наведения напряжений или токов помех внешними электромагнитными полями;
- перекрестных помех между проводниками.
Прокладка кабелей должна проектироваться с особой тщательностью. Воздействие электромагнитных помех может быть снижено:
- экранированием кабелей;
- применением коаксиальных кабелей с двойным экраном;
- применением скрученных пар;
- разделением кабелей, несущих сигналы различных уровней и/или видов;
- использованием эффекта ослабления металлических структур;
- использованием волоконно-оптической связи (современный и эффективный метод).
B.7 Обеспечение помехоустойчивости при проектировании печатных плат
Размещение проводников и компонентов печатных плат играет важную роль в решении проблем ЭМС как в части помехоэмиссии, так и в части устойчивости к электромагнитным помехам. Хорошо спроектированная печатная плата должна состоять из сетчатой структуры заземления и схемы электропитания. Лучше всего использовать многослойные печатные схемы, в которых один слой соединен с заземлением, а другой - с источником электропитания.
Развязывающие конденсаторы должны монтироваться как можно ближе к различным компонентам, а также к критическим точкам сетчатой структуры.
Низкоуровневые аналоговые схемы должны быть отделены от цифровых схем, которые должны быть разъединены с учетом их тактовых частот. Кондуктивные и излучаемые электромагнитные помехи, создаваемые компонентами или узлами печатных плат, следует контролировать с тем, чтобы предотвратить межсистемное взаимовлияние.
B.8 Применение схем с избыточностью
Для обеспечения функциональной безопасности в условиях электромагнитных помех важные элементы или схемы могут дублироваться и соединяться параллельно для того, чтобы обеспечить бесперебойную работу ТС в случае отказа одного из элементов. При конструировании рекомендуется применять в параллельных схемах различные технологии с тем, чтобы избежать одновременного нарушения их функционирования при воздействии электромагнитных помех.
Необходимо также учитывать общую архитектуру системы. Принцип избыточности должен быть применен как к аппаратным, так и программным средствам. Отклики всех функциональных каналов должны сравниваться, чтобы выявить несовпадения и обеспечить безопасное функционирование системы в целом.
B.9 Использование цифровых технологий
Функциональная безопасность цифровых схем должна обеспечиваться использованием программных средств, включая:
- кодирование цифровой информации;
- применение алгоритмов обнаружения ошибок;
- применение корректирующих алгоритмов.
Схемы коррекции должны работать так, чтобы при воздействии электромагнитной помехи переходного характера система могла возобновлять нормальную работу при обнаружении и исправлении отдельных ошибок без ущерба для пользователей системы.
B.10 Техническое обслуживание
Как правило, разработчик должен включить в общее руководство по техническому обслуживанию системы инструкции по техническому обслуживанию в части ЭМС, проводимому в целях поддержания установленного уровня помехоэмиссии и помехоустойчивости. При этом должно быть гарантировано исключение нарушений функциональной безопасности при техническом обслуживании.
При техническом обслуживании иногда требуется заменить или разобрать некоторые компоненты, обеспечивающие ЭМС. Специалисты, проводящие техническое обслуживание, должны быть предупреждены о риске, связанном с неправильным функционированием ТС в результате снижения уровня устойчивости к электромагнитным помехам. На ТС или рядом с ним должны быть размещены предупреждающие знаки или таблички. Возобновление работы ТС вручную или автоматически должно производиться только при условии отсутствия риска неправильного функционирования ТС.
Г.1 Требования безопасности в отношении электромагнитных помех
Установление нежелательных для функциональной безопасности событий:
- отсутствует функционирование ТС в тот момент, когда оно требуется;
- происходит функционирование ТС, когда оно не требуется;
- имеет место отклонение от нормального функционирования.
Г.2 Необходимая информация
Применение стандартов для определения уровней электромагнитных помех в электромагнитной обстановке для применения ТС (см. раздел 6).
Измерение характеристик электромагнитной обстановки на месте установки ТС (при необходимости).
Г.3 Конструирование (проектирование) (см. приложение В)
Применение структур, уменьшающих вероятность опасных нарушений функционирования ТС при воздействии электромагнитных помех (например, использование безотказных элементов, параллельных избыточных каналов с применением различной технологии).
Исключение использования компонентов и схем, восприимчивых к воздействию электромагнитных помех.
Разработка программных средств, снижающих вероятность опасных сбоев из-за воздействия электромагнитных помех.
Анализ надежности (например, применение метода анализа дерева неисправностей).
Испытания, определяющие уровни функциональной безопасности компонентов и схем, подвергаемых воздействию электромагнитных помех в конкретной электромагнитной обстановке.
Применение систем автоматизации проектирования для обеспечения ЭМС.
Применение контрольного перечня мер и методов обеспечения функциональной безопасности ТС в отношении электромагнитных помех.
Г.4 Реализация и интеграция
Получение компонентов и материалов, соответствующих спецификациям.
Реализация процедур, обеспечивающих надлежащую сборку ТС с использованием надлежащих компонентов и материалов.
Использование систем менеджмента качества и процедур валидации для точного воплощения проекта в рабочую систему.
Г.5 Установка на месте эксплуатации и монтаж ТС
Ограничения по физическому размещению ТС и его частей по отношению к другим ТС.
Установление требований к питающей электрической сети (меры защиты от искажений синусоидальности напряжения, провалов напряжения, переходных процессов и т.д.).
Ограничения по длине и прокладке кабелей.
Установление типов кабелей, метода концевой заделки экранов и типов разъемов.
Дополнительное экранирование элементов уже установленного ТС.
Применение определенных процедур установки и монтажа ТС.
Г.6 Валидация функциональной безопасности
Анализ надежности ТС при воздействии электромагнитных помех.
Проверка правильности применения требований функциональной безопасности.
Обзор электромагнитной обстановки для подтверждения принятых предположений.
Лабораторные испытания выполняемых функций.
Испытания на помехоустойчивость с применением более высоких уровней воздействующих электромагнитных помех, чем ожидаемые в конкретной электромагнитной обстановке, для определения возможных отказов, влияющих на безопасность, и максимально допустимых уровней помех.
Применение специальных процедур испытаний для проверки режимов функционирования с повышенной восприимчивостью к электромагнитным помехам.
Испытания на месте установки ТС для проверки выполнения функциональных требований и обеспечения функциональной безопасности при воздействии электромагнитных помех.
Количественная оценка вероятности отказов с учетом статистического распределения уровней электромагнитных помех и уровней помехоустойчивости ТС.
Г.7 Эксплуатация и техническое обслуживание ТС
Применение процедур эксплуатации и технического обслуживания, необходимых для обеспечения ЭМС и функциональной безопасности.
Соблюдение ограничений работы других ТС, не обеспечивающих адекватного уровня электромагнитной совместимости (например подвижных радиопередатчиков).
Применение методов разборки и замены компонентов и схем для обеспечения ЭМС и функциональной безопасности.
Периодические (контрольные) испытания критических компонентов, необходимых для обеспечения функциональной безопасности при воздействии электромагнитных помех (например ограничителей переходных процессов).
Периодическая замена защитных устройств (например ограничителей переходных процессов).
Периодическая проверка выполнения функций ТС, связанных с безопасностью.
Г.8 Модификации ТС
Оценка влияния предлагаемых изменений на функциональную безопасность как рассматриваемого ТС, так и других ТС, на которые возможно влияние электромагнитных помех.
Д.1 Введение
Методы анализа надежности используются для анализа и определения надежности, работоспособности, ремонтопригодности и безопасности ТС (аппаратов, систем или установок).
В настоящем приложении приведены краткий обзор методов анализа надежности и оценка возможности их применения при анализе влияния электромагнитных помех на функциональную безопасность ТС.
Анализ надежности ТС может проводиться, как правило, на стадиях формулирования концепции, конструирования (проектирования), производства, эксплуатации и технического обслуживания. Он может проводиться применительно к различным структурным уровням ТС и с различной степенью детализации с тем, чтобы оценить и определить аспекты надежности ТС. Результаты анализа могут быть использованы для их сравнения с заданными требованиями функциональной безопасности.
В отношении функциональной безопасности интерес представляют состояния неисправности ТС при воздействии электромагнитных помех, вызванные нарушениями функционирования в режимах, связанных с безопасностью. Эти состояния могут привести к небезопасным или потенциально небезопасным условиям применения ТС (опасностям).
Некоторые из методов анализа, приведенных в ГОСТ Р 51901.5, могут использоваться для проведения анализа риска причинения вреда, связанного с неправильным функционированием ТС. Кроме того, в отдельных случаях могут быть применены и другие методы. Каждый из методов имеет свои сильные и слабые стороны и области применения. В зависимости от рассматриваемой стадии жизненного цикла ТС могут применяться различные методы. Не существует единого «правильного» метода анализа надежности в отношении электромагнитной совместимости, часто требуется комбинация методов.
Необходимо также отметить, что при анализе единичного входного события может потребоваться учет различных факторов, влияющих на функционирование ТС. К ним могут быть отнесены электромагнитные помехи различных видов, а также неэлектромагнитные явления (нагрев, вибрация).
Д.2 Особые требования, предъявляемые к методам анализа надежности, связанным с ЭМС
Применяемые методы анализа должны обеспечивать возможность моделирования поведения системы при воздействии электромагнитных помех, возможных в конкретной электромагнитной обстановке. В частности, при выборе метода анализа необходимо учитывать следующие характеристики электромагнитных помех и их влияния на функционирование ТС:
- одиночная электромагнитная помеха может вызвать одновременно несколько неисправностей в различных частях ТС (неисправности общего случая);
- вероятность возникновения электромагнитных помех изменяется в зависимости от времени;
- характеристики электромагнитных помех (например уровень, частота) могут изменяться в зависимости от времени и места размещения ТС;
- статистические характеристики электромагнитных помех известны, как правило, не полностью;
- возможность ухудшения качества функционирования ТС при воздействии электромагнитной помехи может зависеть от состояния ТС во время воздействия помехи;
- влияние электромагнитной помехи на конкретный элемент (часть) ТС зависит от взаимосвязи частей и способов установки и монтажа ТС;
- одновременно на ТС могут воздействовать электромагнитные помехи различных видов.
Существуют два основных подхода к проведению анализа надежности (см. подраздел 8.1):
- дедуктивная методология (методология анализа «сверху-вниз»);
- индуктивная методология (методология анализа «снизу-вверх»).
Что касается влияния электромагнитных помех на функциональную безопасность ТС, то наиболее подходящей считается дедуктивная методология, которая включает в себя:
- во-первых, определение нежелательных событий;
- во-вторых, определение электромагнитные помех, которые могут вызвать эти нежелательные события, и элементов ТС, в которых они могут происходить.
Д.3 Методы анализа надежности
В ГОСТ Р 51901.5 приведено описание широко используемых методов анализа надежности (см. также [7]). В настоящем разделе приведены комментарии и рекомендации по применению этих методов при анализе функциональной безопасности в отношении электромагнитных помех.
Д.3.1 Анализ дерева неисправностей (см. ГОСТ Р 51901.13)
Метод анализа дерева неисправностей является примером применения дедуктивной методологии, имеющей следующие преимущества при анализе эффектов ЭМС:
- возможность учитывать неисправности общего случая, вызванные одиночной электромагнитной помехой;
- возможность учитывать изменяющиеся во времени события и неисправности;
- основные события в дереве неисправностей могут включать в себя ухудшение функционирования;
- при анализе дерева отказов может быть применены алгебраические методы.
Анализ дерева неисправностей может быть применен на различных этапах конструирования (проектирования) ТС. Если данный анализ проводится на ранних стадиях конструирования (проектирования), он может помочь выявить те элементы (части) ТС, для которых требуются более высокие уровни устойчивости к электромагнитным помехам, обеспечивающие необходимый уровень функциональной безопасности.
Основное преимущество анализа дерева неисправностей заключается в том, что при его применении требуется рассматривать только те части ТС, нарушение функционирования которых может привести к опасным ситуациям.
Д.3.2 Метод анализа видов и последствий неисправностей (см. [18])
Метод анализа видов и последствий неисправностей является примером применения индуктивной методологии и может использовать аппаратный или функциональный подход. При аппаратном подходе рассматриваются виды неисправностей отдельных элементов ТС и анализируется влияние неисправностей каждого вида, возникающих в отдельных элементах на поведение ТС в целом. Данный метод анализа обычно не рассматривается в качестве приемлемого в отношении ЭМС по следующим причинам:
- трудно учитывать неисправности общего случая, вызванные одиночными электромагнитными помехами;
- влияние электромагнитных помех обычно выражается в изменении условий функционирования компонентов (изменениях токов и напряжений), а не в реальных неисправностях компонентов;
- трудно учитывать последовательность воздействующих электромагнитных помех и изменений состояний систем во времени.
Функциональный подход к методу анализа видов и последствий неисправностей более подходит для учета эффектов ЭМС. С использованием этого подхода решается вопрос, каким образом может быть нарушено выполнение конкретной установленной функции ТС.
Например, если одна из функций системы состоит в закрытии клапана, когда температура превышает заданный предел, то возникают следующие виды функциональных отказов:
а) клапан закрывается при температуре более высокой, чем заданная;
б) клапан закрывается при температуре более низкой, чем заданная;
в) клапан остается открытым все время;
г) клапан остается закрытым все время.
С помощью данного метода можно определить, какие функции являются более критичными и требуют более высоких уровней устойчивости к электромагнитным помехам. Такой анализ можно провести на различных этапах конструирования (проектирования) ТС. На раннем этапе конструирования ТС, до начала конструирования компонентов не требуется детальная информация о видах отказов на уровне компонентов.
Оба вида анализа видов и последствий неисправностей имеют общий недостаток: необходимо рассматривать многие части ТС, не связанные с безопасностью.
Д.3.3 Анализ дерева событий (см. ГОСТ Р 51901.5, таблица 2)
Анализ дерева событий может применяться для исследования вероятной последовательности событий, возникающих в результате потери или ухудшения функционирования определенных элементов (частей) ТС. Такой анализ может оказаться полезным, например, при исследовании влияния провалов или прерываний напряжения в источниках электропитания.
Считается, что анализ дерева событий не находит должного применения при оценке функциональной безопасности в отношении электромагнитных помех.
Д.3.4 Анализ опасности и работоспособности (см. [7], приложение С, пункт С.6.2)
Анализ опасности и работоспособности является системным методом определения опасностей или проблем работоспособности системы в целом. Анализируют каждую часть процесса функционирования системы и перечисляют все возможные отклонения от нормальных рабочих условий и возможные причины их возникновения. Последствия отклонений от нормальных рабочих условий оценивают и устанавливают меры, которые необходимо принять для обнаружения «вероятных» отклонений, которые могут привести к опасным событиям или проблемам функционирования. Этот метод может применяться для идентификации функций, связанных с безопасностью, а также для определения, какие части системы нуждаются в особом внимании в отношении функциональной безопасности при воздействии электромагнитных помех.
Таблица Е.1
|
Обозначение ссылочного национального стандарта Российской Федерации |
Обозначение и наименование ссылочного международного стандарта и условное обозначение степени его соответствия ссылочному национальному стандарту |
|
ГОСТ Р 50648-94 (МЭК 1000-4-8-93) |
МЭК 61000-4-8:1993 «Электромагнитная совместимость (ЭМС) - Часть 4: Методы испытаний и измерений - Раздел 8: Испытания на устойчивость к магнитным полям промышленной частоты» (MOD) |
|
ГОСТ Р 50649-94 (МЭК 1000-4-9-93) |
МЭК 61000-4-8:1993 «Электромагнитная совместимость (ЭМС) - Часть 4: Методы испытаний и измерений - Раздел 9: Испытания на устойчивость к импульсным магнитным полям» (MOD) |
|
(МЭК 1000-4-10-93) |
МЭК 61000-4-8:1993 «Электромагнитная совместимость (ЭМС) - Часть 4: Методы испытаний и измерений - Раздел 8: Испытания на устойчивость к затухающим колебательным магнитным полям» (MOD) |
|
ГОСТ Р 51179-98 (МЭК 870-2-1-95) |
МЭК 60870-2-1:1995 «Устройства и системы телемеханики - Часть 2: Условия эксплуатации - Раздел 1: Источники питания и электромагнитная совместимость» (MOD). |
|
ГОСТ Р 51317.2.4-2000 (МЭК 61000-2-4-94) |
МЭК 61000-2-4:1994 «Электромагнитная совместимость (ЭМС) - Часть 2-4: Электромагнитная обстановка - Уровни совместимости на промышленных предприятиях для низкочастотных кондуктивных помех» (MOD). |
|
ГОСТ Р 51317.2.5-2000 (МЭК 61000-2-5-95) |
МЭК 61000-2-5:1995 «Электромагнитная совместимость (ЭМС) - Часть 2: Электромагнитная обстановка - Раздел 5: Классификация электромагнитных обстановок» (MOD). |
|
ГОСТ Р 51317.4.1-2000 (МЭК 61000-4-1-2000) |
МЭК 61000-4-1:2000 «Электромагнитная совместимость (ЭМС) - Часть 4.1: Методы испытаний и измерений - Обзор стандартов серии МЭК 61000-4» (MOD) |
|
ГОСТ Р 51317.4.2-99 (МЭК 61000-4-2-95) |
МЭК 61000-4-2:1995 «Электромагнитная совместимость (ЭМС) - Часть 4: Методы испытаний и измерений - Раздел 2: Испытания на устойчивость к электростатическим разрядам» (MOD) |
|
(МЭК 61000-4-3:2006) |
МЭК 61000-4-3:2006 «Электромагнитная совместимость (ЭМС) - Часть 4-3: Методы испытаний и измерений - Испытания на устойчивость к излученному радиочастотному электромагнитному полю» (MOD) |
|
ГОСТ Р 51317.4.4-2007 (МЭК 61000-4-4:2004) |
МЭК 61000-4-4:2004 «Электромагнитная совместимость (ЭМС) - Часть 4: Методы испытаний и измерений - Раздел 4: Испытания на устойчивость к наносекундным импульсным помехам» (MOD) |
|
ГОСТ Р 51317.4.5-99 (МЭК 61000-4-5-95) |
МЭК 61000-4-5:1995 «Электромагнитная совместимость (ЭМС) - Часть 4: Методы испытаний и измерений - Раздел 5: Испытания на устойчивость к микросекундным импульсным помехам большой энергии» (MOD) |
|
ГОСТ Р 51317.4.6-99 (МЭК 61000-4-6-96) |
МЭК 61000-4-6:1996 «Электромагнитная совместимость (ЭМС) - Часть 4: Методы испытаний и измерений - Раздел 6: Устойчивость к кондуктивным помехам, наведенным радиочастотными полями» (MOD) |
|
ГОСТ Р 51317.4.11-2007 (МЭК 61000-4-11:2004) |
МЭК 61000-4-11:2004 «Электромагнитная совместимость (ЭМС) - Часть 4-11: Методы испытаний и измерений - Испытания на устойчивость к провалам напряжения, коротким прерываниям и изменениям напряжения» (MOD) |
|
ГОСТ Р 51317.4.12-99 (МЭК 61000-4-12-95) |
МЭК 61000-4-12:1995 «Электромагнитная совместимость (ЭМС) - Часть 4: Методы испытаний и измерений - Раздел 12: Испытания на устойчивость к колебательным волнам» (MOD) |
|
ГОСТ Р 51317.4.13-2006 (МЭК 61000-4-13:2002) |
МЭК 61000-4-13:2002 «Электромагнитная совместимость (ЭМС) - Часть 4-13: Методы испытаний и измерений - Гармоники и интергармоники, включая передачу сигналов по электрическим сетям, воздействующие на порт электропитания переменного тока, низкочастотные испытания на помехоустойчивость» (MOD) |
|
ГОСТ Р 51317.4.14-2000 (МЭК 61000-4-14-99) |
МЭК 61000-4-14:1999 «Электромагнитная совместимость (ЭМС) - Часть 4: Методы испытаний и измерений - Раздел 12: Испытания на устойчивость к колебаниям напряжения» (MOD) |
|
ГОСТ Р 51317.4.16-2000 (МЭК 61000-4-16-98) |
МЭК 61000-4-16:1998 «Электромагнитная совместимость (ЭМС) - Часть 4-16: Методы испытаний и измерений - Испытания на устойчивость к кондуктивным помехам, представляющим собой общие несимметричные напряжения, в полосе частот от 0 до 150 кГц» (MOD) |
|
ГОСТ Р 51317.4.17-2000 (МЭК 61000-4-17-99) |
МЭК 61000-4-17:1999 «Электромагнитная совместимость (ЭМС) - Часть 4-17: Методы испытаний и измерений - Испытания на устойчивость к пульсациям напряжения на входных портах электропитания постоянного тока» (MOD) |
|
ГОСТ Р 51317.4.28-2000 (МЭК 61000-4-28-99) |
МЭК 61000-4-28:1999 «Электромагнитная совместимость (ЭМС) - Часть 4-28: Методы испытаний и измерений - Испытания на устойчивость к изменениям частоты электропитания» (MOD) |
|
ГОСТ Р 51317.6.1-2006 (МЭК 61000-6-1:2005) |
МЭК 61000-6-1:2005 «Электромагнитная совместимость (ЭМС) - Часть 6-1: Общие стандарты - Помехоустойчивость для жилых, коммерческих и легких промышленных обстановок» (MOD) |
|
(МЭК 61000-6-2:2005) |
МЭК 61000-6-2:2005 «Электромагнитная совместимость (ЭМС) - Часть 6-2: Общие стандарты - Помехоустойчивость для промышленных обстановок» (MOD) |
|
ГОСТ Р 51317.6.5-2006 (МЭК 61000-6-5:2001) |
МЭК 61000-6-5:2001 «Электромагнитная совместимость (ЭМС) - Часть 6-5: Общие стандарты - Помехоустойчивость для обстановки электростанций и подстанций» (MOD) |
|
ГОСТ Р 51516-99 (МЭК 60255-22-4-92) |
МЭК 60255-22-4:1992 «Электрические реле - Часть 22: Испытания на устойчивость к электромагнитным помехам для измерительных реле и устройств защиты - Раздел 4: Испытания на устойчивость к наносекундным импульсным помехам» (MOD) |
|
ГОСТ Р 51525-99 (МЭК 60255-22-2-96) |
МЭК 60255-22-2:1996 «Электрические реле - Часть 22: Испытания на устойчивость к электромагнитным помехам для измерительных реле и устройств защиты - Раздел 2: Испытания на устойчивость к электростатическим разрядам» (MOD) |
|
(МЭК 60300-3-1:2003) |
МЭК 60300-3-1:2003 «Менеджмент надежности - Часть 3: Руководство по применению - Раздел 1: Методы анализа надежности: Руководство по методологии» (MOD) |
|
(МЭК 61025:1990) |
МЭК 61025:1990 « Анализ дерева неисправностей» (MOD) |
|
ГОСТ 30372-95/ ГОСТ Р 50397-92 |
МЭК 60050-161:1990 «Международный электротехнический словарь - Глава 161: Электромагнитная совместимость» (NEQ) |
|
В настоящей таблице использованы следующие условные обозначения степени соответствия стандартов: MOD - модифицированные стандарты; NEQ - неэквивалентные стандарты. |
|
|
Функциональная безопасность электрических/электронных/программируемых электронных систем, связанных с безопасностью - Часть 1: Общие требования |
|
|
[2] МЭК 61508-2:2000 |
Функциональная безопасность электрических /электронных/программируемых электронных систем, связанных с безопасностью - Часть 2: Требования к электрическим/электронным /программируемым электронным системам, связанным с безопасностью |
|
[3] МЭК 61508-3:1998 |
Функциональная безопасность электрических/электронных/программируемых электронных систем, связанных с безопасностью - Часть 3: Требования к программному обеспечению |
|
[4] МЭК 61508-4:1998 |
Функциональная безопасность электрических/электронных/программируемых электронных систем, связанных с безопасностью - Часть 4: Определения и обозначения |
|
[5] МЭК 61508-5:1998 |
Функциональная безопасность электрических/электронных/программируемых электронных систем, связанных с безопасностью - Часть 5: Примеры методов определения полноты безопасности |
|
[6] МЭК 61508-6: 2000 |
Функциональная безопасность электрических/электронных/программируемых электронных систем, связанных с безопасностью - Часть 6: Руководства по применению МЭК 61508-2 и МЭК 61508-3 |
|
Функциональная безопасность электрических/электронных/программируемых электронных систем, связанных с безопасностью - Часть 7: Обзор мер и методов |
|
|
Менеджмент надежности - Часть 3: Руководство по применению - Раздел 1: Методы анализа надежности: Руководство по методологии |
|
|
Анализ дерева неисправностей |
|
|
Международный электротехнический словарь - Глава 161: Электромагнитная совместимость |
|
|
[11] МЭК 60050-191: 1990 |
Международный электротехнический словарь - Глава 191: Надежность и качество обслуживания |
|
Аспекты безопасности - Руководство по их включению в стандарты |
|
|
Электромагнитная совместимость (ЭМС) - Часть 1: Основы - Раздел 1: Применение и интерпретация основных терминов и определений |
|
|
Электрическое оборудование неэлектрических приборов бытового и аналогичного назначения - требования безопасности |
|
|
Электромагнитная совместимость (ЭМС) - Часть 5: Руководства по установке и помехоподавлению - Раздел 1: Общее рассмотрение |
|
|
Электромагнитная совместимость (ЭМС) - Часть 5: Руководства по установке и помехоподавлению - Раздел 2: Заземление и прокладка кабелей |
|
|
Электромагнитная совместимость (ЭМС) - Часть 5: Руководства по установке и помехоподавлению - Раздел 6: Подавление внешних электромагнитных помех |
|
|
Методы анализа надежности систем - Процедуры анализа видов и последствий неисправностей |
Ключевые слова: электромагнитная совместимость; технические средства; электромагнитные помехи; функциональная безопасность в отношении электромагнитных помех; требования; методы оценки; дерево неисправностей; испытания; рекомендации по конструированию